Реле напряжения на однолинейной схеме — RozetkaOnline.COM
Реле напряжения, это пример модульных аппаратов защиты, которые еще 5-7 лет назад устанавливалась лишь в электрощитах промышленных предприятий, а сейчас всё чаще встречаются в бытовых электроустановках квартир и частных домов.
О том, как правильно они обозначаются на однолинейных схемах говорится в ГОСТ 2.767-89 «Единая система конструкторской документации. Обозначения условные графические в электрических схемах. Реле защиты».
Это специализированный государственный стандарт по модульным аппаратам защиты, работа которых основана на действии реле, в котором для реле напряжения принято следующее схематическое обозначение:
Оно складывается из нескольких символов:
— Общий графический знак всех реле — прямоугольник
— Измеряемой величины – «U» Напряжения
— Знаков больше «>» и меньше «<», которые показывают диапазон работы
Для более полных, детальных электрических схем, стандартом допускается добавлять численные единицы диапазона регулировки при превышении/понижении которого устройство сработает.
В качестве примера, на изображении ниже, показан модульный аппарат, который срабатывает при превышении напряжения в сети выше 250 Вольт или понижении уровня меньше 180 Вольт.
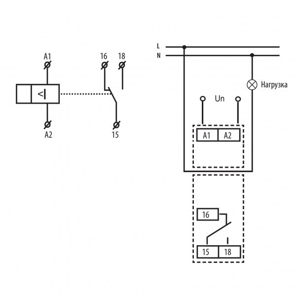
Обозначение трехфазной модификации устройства , внешне немногим отличается от однофазного, а вот в принципе работы и подключения у них есть существенные различия.
В однофазной сети
Реле напряжения для однофазной сети само коммутирует фазный проводник. Пока параметры напряжения в сети находятся в допустимом диапазоне, контакты замкнуты и ток поступает к потребителям — электрическим розеткам, освещению и т.д. В случае, когда оно становится выше или ниже установленных величин, внутренним механизмом автоматически разрывается фазный проводник и потребители обесточиваются.
Однолинейная схема электрического щита с однофазным реле напряжения выглядит следующим образом:
В трехфазной сети
Трехфазное реле напряжения, чаще не разрывает фазы, которые контролирует, а лишь даёт сухой контакт – нормально замкнутый или разомкнутый и изменяет его состояние.
К этому сухому контакту подключаются управляющие проводники контактора (или пускателя), функция которого коммутировать или разъединять фазные провода, защищая систему от опасных перепадов напряжения.
Однолинейная схема электрощита с трехфазным реле контроля напряжения и управляемым ей контактором показана ниже:
Буквенное обозначение реле напряжения
Правильное буквенное обозначение, которыми маркируются реле напряжения – KV.
Об этом сказано в действующем ГОСТ 2.710-81 «Единая система конструкторской документации (ЕСКД). Обозначения буквенно-цифровые в электрических схемах» (ЧИТАТЬ В PDF) , где выделен персональный двухзначный код для них.
6. Реле и соединители — Условные графические обозначения на электрических схемах — Компоненты — Инструкции
Наряду с выключателями и переключателями в радиоэлектронной технике для дистанционного управления и различных развязок широко применяют электромагнитные реле (от французского слова relais).
Электромагнитное реле состоит из электромагнита и одной или нескольких контактных групп. Символы этих обязательных элементов конструкции реле и образуют его условное графическое обозначение [4].
Электромагнит (точнее, его обмотку) изображают на схемах в виде прямоугольника с присоединенными к нему линиями электрической связи, символизирующими выводы. Условное графическое обозначение контактов располагают напротив одной из узких сторон символа обмотки и соединяют с ним линией механической связи (пунктирной линией). Буквенный код реле — буква K (K1 на рис.6.1)
Выводы обмотки для удобства допускается изображать с одной стороны (см. рис. 6.1, К2), а символы контактов — в разных частях схемы (рядом с УГО коммутируемых элементов). В этом случае принадлежность контактов тому или иному реле указывают обычным образом в позиционном обозначении условным номером контактной группы (К2.1, К2.2, K2.3).
Внутри условного графического обозначения обмотки стандарт допускает указывать ее параметры (см.
рис. 6.1, КЗ) или конструктивные особенности. Например, две наклонные линии в символе обмотки реле К4 означают, что она состоит из двух обмоток.
Поляризованные реле (они обычно управляются изменением направления тока в одной или двух обмотках) выделяют на схемах латинской буквой Р, вписываемой в дополнительное графическое поле УГО и двумя жирными точками (см. рис. 6.1, К5). Эти точки возле одного из выводов обмотки и одного из контактов такого реле означают следующее: контакт, отмеченный точкой, замыкается при подаче напряжения, положительный полюс которого приложен к выделенному таким же образом выводу обмотки. Если необходимо показать, что контакты поляризованного реле остаются замкнутыми и после снятия управляющего напряжения, поступают так же, как и в случае с кнопочными переключателями (см. разд. 5): на символе замыкающего (или размыкающего) контакта изображают небольшой кружок. Существуют так же реле, в которых магнитное поле, создаваемое управляющим током обмотки, воздействует непосредственно на чувствительные к нему (магнитоуправляемые) контакты, заключенные в герметичный корпус (отсюда и название геркон — ГЕРметизированный КОНтакт).
Чтобы отличить контакты геркона от других коммутационных изделий в его УГО иногда вводят символ герметичного корпуса — окружность. Принадлежность к конкретному реле указывают в позиционном обозначении (см. рис. 6.1, К6.1). Если же геркон не является частью реле, а управляется постоянным магнитом, его обозначают кодом автоматического выключателя — буквами SF (рис. 6.1, SF1).
Большую группу коммутационных изделий образуют всевозможные соединители. Наиболее широко используют разъемные соединители (штепсельные разъемы, см. рис. 6.2). Код разъемного соединителя — латинская буква X. При изображении штырей и гнезд в разных частях схемы в позиционное обозначение первых вводят букву Р (см. рис. 6.2, ХР1), вторых — S (XS1).
Высокочастотные (коаксиальные) соединители и их части обозначают буквами XW (см. рис. 6.2, соединитель XW1, гнезда XW2, ХW3). Отличительный признак высокочастотного соединителя — окружность с отрезком касательной линии, параллельной линии электрической связи и направленной в сторону соединения (XW1).
Если же с другими элементами устройства штырь или гнездо’ соединены коаксиальным кабелем, касательную продляют и в другую сторону (XW2, XW3). Соединение корпуса соединителя и оплетки коаксиального кабеля с общим проводом (корпусом) устройства показывают присоединением к касательной (без точки!) линии электрической связи со знаком корпуса на конце (XW3).
Разборные соединения (с помощью винта или шпильки с гайкой и т. п.) обозначают на схемах буквами XT, а изображают — небольшим кружком (см. рис. 6.2; ХТ1, ХТ2, диаметр окружности — 2 мм). Это же условное графическое обозначение используют и в том случае, если необходимо показать контрольную точку.
Передача сигналов на подвижные узлы механизмов часто осуществляется с помощью соединения, состоящего из подвижного контакта (его изображают в виде стрелки) и токопроводящей поверхности, по которой он скользит. Если эта поверхность линейная, ее показывают отрезком прямой линии с выводом в виде ответвления у одного из концов (см.
рис. 6.2, X1), а если кольцевая или цилиндрическая — окружностью {X2).
Принадлежность штырей или гнезд к одному многоконтактному соединителю показывают на схемах линией механической связи и нумерацией в соответствии с нумерацией на самих соединителях (рис. 6.3, XS1, ХР1). При изображении разнесенным способом условное буквенно-цифровое позиционное обозначение контакта составляют из обозначения, присвоенного соответствующей части соединителя и его номера (XS1.1 — первое гнездо розетки XS1; ХР5,4 — четвертый штырь вилки ХР6 и т. д.).
Для упрощения графических работ стандарт допускает заменять условное графическое обозначение контактов розеток и вилок многоконтактных соединителей небольшими пронумерованными прямоугольниками с соответствующими символами (гнезда или штыря) над ними (см. рис. 6.3, XS2, ХР2). Расположение контактов в символах разъемных соединителей может быть любым — здесь все определяется начертанием схемы; неиспользуемые контакты на схемах обычно не показывают.
Аналогично строятся условные графические обозначения многоконтактных разъемных соединителей, изображаемых в состыкованном виде (рис. 6.4). На схемах разъемные соединители в таком виде независимо от числа контактов обозначают одной буквой X (исключение — высокочастотные соединители). В целях еще большего упрощения графики стандарт допускает обозначать многоконтактный соединитель одним прямоугольником с соответствующими числом линий электрической связи и нумерацией (см. рис. 6.4, X4).
Для коммутации редко переключаемых цепей (делителей напряжения с подборными элементами, первичных обмоток трансформаторов сетевого питания и т. п.) в электронных устройствах применяют перемычки и вставки. Перемычку, предназначенную для замыкания или размыкания цепи, обозначают отрезком линии электрической связи с символами разъемного соединения на концах (рис. 6.5, X1), для переключения — П-образной скобой (X3). Наличие на перемычке контрольного гнезда (или штыря) показывают соответствующим символом {X2).
При обозначении вставок-переключателей, обеспечивающих более сложную коммутацию, используют способ для изображения переключателей. Например, вставка на рис. 6.5, состоящая из розетки XS1 и вилки XP1, работает следующим образом: в положении 1 замыкатели вилки соединяют гнезда 1 и 2, 3 и 4, в положении 2 — гнезда 2 и 3, 1 и 4, в положении 3 — гнезда 2 и 4. 1 и 3.
Условное обозначение реле
Как известно, что если через катушку индуктивности пропустить постоянный электрический ток, то вокруг нее образуется магнитное поле, которое начинает притягивать металлические предметы. Если около такого соленоида расположить одну или несколько подпружиненных контактных групп и их подвижные части жестко соединить с пластиной, изготовленной из металлического сплава, расположенной около одного из полюсов катушки, то получится электромагнитное коммутирующее устройство, которое называется «реле» от французского «relais».
При подключении катушки к источнику тока стальная пластинка начинает, притягивается к катушке и тем самым приводит в движение контакты, замыкающие или размыкающие электрическую цепь. Чтобы пластина реле вернулась в первоначальное положение, катушку необходимо обесточить.
Обозначение реле
На электрических схемах условное обозначение реле наносится в виде прямоугольника, от наибольших сторон которого отведены линии выводов питания соленоида.
Номера контактной группы К2.1 и К2.2
Контакты электромагнитного реле изображают аналогично, контактам выключателей и переключателей. Условное графическое обозначение реле, контакты которого расположены рядом с катушкой, соединяют штриховой линией, а если контакты расположены в различных местах, то около прямоугольного знака соленоида, ставят символ «К» и его порядковый номер, как и в первом случае, и около контактов реле помимо его номера, через точку пишут номер контактной группы.
Поляризованное реле
Работа обычных электромагнитных реле не требует полярности подключения источника напряжения, приложенного к концам катушки. Но есть реле, для которых обязательно нужно соблюдать это условие. Такие реле называют поляризованными.
При подаче напряжения на обмотку зависимого от полярности реле, его контакты приводятся в движение и могут быть зафиксированы в таком положении даже при разрыве цепи обмотки. Чтобы изменить положение контактов, необходимо поменять полярность подачи напряжения на обмотке.
Условное обозначение полярного реле, на электрической принципиальной схеме, наносится в виде прямоугольника с двумя выводами и жирной точкой у одного из разъёмов. Этот знак, в виде жирной точки, ставится так же у одного из неподвижного контакта, говорящего о том, что в данном положении состояние коммутирующего элемента будет зафиксировано при срабатывании реле. Латинский символ « Р» наносимый в прямоугольнике указывает на то, что это реле поляризованное.
| Группа видов элементов и вид элемента | Буквенный код | Старое обознач. |
| Реле | К | |
| Реле тока | КА | РТ |
| Реле тока с насыщеным трансформатором | РНТ | |
Реле тока с
торможен. ,баланс . | КАW | РТТ |
| Фильтр реле тока | KAZ | РТФ,РНФ |
| Реле блокировки | КВ | РВН |
| Реле блокировки от многократного включения | КВS | РБМ |
| Реле команды включить | КСС | РКВ |
| Реле команды отключить | КСТ | РКО |
| Реле частоты,разности частот | ||
| Реле указательное | КН | РУ |
| Реле импульсной сигнализации | КНА | |
| Реле промежуточное | KL | РП |
| Реле сигнализации повторитель | KL | |
| Реле ускорения защиты | KL | РПУ |
| Реле давления повторительное | KLP | РПД |
| Контактор пускатель | КМ | |
| Пускатель для
электр. | KMS | |
| Реле фиксации положения выключателя | KQ | РФ |
| Реле положения выключателя включено | KQС | |
| Реле положения выключателя отключено | KQT | РПО |
| Реле фиксации команды включения | KQQ | РФК |
Реле положения
разъеденителя повтор.![]() | KQS | РПВ |
| Реле контроля | KS | РК |
| Реле контроля синхронизации | KSS | РКС |
| Реле контроля цепи напряжения | KSV | РКЦ |
| Элементы и аппараты контакт. с релейной характеристикой | ||
| Реле расхода | KSF | |
| Реле газовое | KSG | РГ |
| Реле струи / напора/ | KSH | |
| Реле уровня жидкости | KSL | |
| Реле появления дыма / пламени/ | KSN | |
| Реле давления | KSP | |
| Реле состава вещества | KSQ | |
| Реле скорости | KSR | |
| Термореле | KST | |
| Реле времени | KT | РВ |
| Реле напряжения | KV | РН |
| Реле мощности | KW | РМ |
| Реле сопротивления | KZ | РС |
| Диод | VD |
РЕЛЕ
В этой статье мы поговорим о Реле.
Реле это устройство, созданное для коммутации электрических цепей, которое может осуществляться в устройствах автоматики даже без помощи человека. Рассмотрим поподробнее, какие существуют типы, и для каких целей служат реле. Самое распространенное электромагнитное реле может быть в двух положениях: включено и отключено. Состоит реле из контактов, катушки, подвижного якоря, толкателя контактной системы, выводов реле. Фото катушки магнитного пускателя (реле), изображено на нижеприведенном рисунке, все катушки сделаны по одному принципу:Катушка магнитного пускателя

Рисунок строение реле
Схематические обозначения деталей реле
— Под цифрой два изображен свободно разомкнутый контакт.
— Под цифрой три изображен свободно замкнутый контакт.
А здесь изображены катушка и группы контактов вместе:
Схематическое обозначение катушки и контактов
Контакты реле могут быть, как свободно замкнутыми, так и свободно разомкнутыми. Свободно замкнутые, это те контакты, которые в отсутствие напряжения на катушке реле находятся в замкнутом состоянии. Свободно разомкнутые контакты соответственно в отсутствие напряжения находятся в разомкнутом состоянии.
Реле бывают рассчитанные на работу, как от переменного, так и от постоянного тока. На фотографии можно видеть маломощное электромагнитное реле:Фотография электромагнитного реле
Магнитный пускатель ПМЕ
Вспомогательные контакты используются в цепях управления устройством, например токарным или сверлильным станком. Ниже на рисунке схема нереверсивного пуска электродвигателя.Схема нереверсивного пуска электродвигателя
Наждачная бабка фото
Замыкаются силовые и вспомогательный контакт магнитного пускателя. При этом включается двигатель. Для какой цели нам служит вспомогательный контакт «самоподхвата питания” ? Если бы его не было и мы отпустили кнопку включения SBC, то катушка была бы у нас обесточена и двигатель остановился. Контакт «самоподхвата питания”, замыкаясь враз с силовыми контактами, шунтирует кнопку включения своими контактами и после её отпускания питание с катушки не пропадает, до тех пор, пока не будет нажата кнопка остановки двигателя SBT. Либо не будет обесточен станок или иное устройство, в котором будут установлены этот двигатель и схемы управления. Дальше изображен мощный контактор, устройство которого как уже писалось выше также основано на принципе действия электромагнитного реле:Реле контактор
Тепловые реле
Второй тип реле, также широко используемый в электротехнике, это тепловые реле.
Фото тепловое реле
Изображение на схеме тепловое реле
Рисунок устройство теплового реле
Так обозначается, на схемах (выделено красным) тепловое реле.Обозначение на схема теплового реле
На рисунке под цифрой 2 изображены контакты теплового реле, которые размыкаются при срабатывании теплового реле и обесточивают двигатель. Под цифрой 1 показаны контакты теплового реле, которые входят в цепь с биметаллической пластиной. После срабатывания реле можно включить заново, после остывания пластины нажав на толкатель, размещенный на тепловом реле.
Реле времени
В радиоэлектронике и электротехнике часто используются так называемые реле времени:
Реле времени фото
Такие реле предназначены для выдержки времени, по истечении которого включается другое устройство, подключенное к реле времени. Существуют и находят применение в электронике также герконовые реле. Герконы — это герметичные устройства управляемые магнитным воздействием.
Фото герконового реле и его устройство приведено на картинках расположенных ниже:
Герконовое реле фото
Современным трендом является использование твердотельных реле — где полностью отсутствуют подвижные части, а функцию коммутатора берут на себя силовые тиристоры или транзисторы, но об этом вы можете почитать здесь. Обзор подготовлен специально для сайта Радиосхемы, с вами был AKV.Форум по автоматике и реле
Вид элемента |
Код |
Генератор: |
G |
постоянного тока |
G |
переменного тока |
G |
Синхронный компенсатор |
GC |
Трансформатор |
Т |
Автотрансформатор |
Т |
Выключатель в силовых цепях: |
Q |
автоматический |
QF |
нагрузки |
QW |
обходной |
— |
секционный |
QB |
шиносоединительный |
QA |
Электродвигатель |
м |
Сборные шины |
— |
Отделитель |
QR |
Короткозамыкатель |
QN |
Разъединитель |
QS |
Рубильник |
QS |
Разъединитель заземляющий |
QSG |
Линия электропередачи |
W |
Разрядник |
F |
Плавкий предохранитель |
F |
Реакторы |
LR |
Аккумуляторная батарея |
G |
Вид элемента |
Код |
Конденсаторная силовая батарея |
СВ |
Зарядный конденсаторный блок |
CG |
Трансформатор напряжения |
TV |
Трансформатор тока |
ТА |
Электромагнитный стабилизатор |
TS |
Промежуточный трансформатор: |
TL |
насыщающийся трансформатор тока |
TLA |
насыщающийся трансформатор напряжения |
TLV |
Измерительный прибор: |
Р |
амперметр |
РА |
вольтметр |
PV |
ваттметр |
PW |
частотометр |
PF |
омметр |
PR |
варметр |
PVA |
часы, измеритель времени |
РТ |
счетчик импульсов |
PC |
счетчик активной энергии |
PI |
счетчик реактивной энергии |
РК |
регистрирующий прибор |
PS |
Резисторы |
R |
терморезистор |
RK |
потенциометр |
RP |
шунт измерительный |
RS |
варистор |
RU |
реостат |
RR |
Преобразователи неэлектрических величин в электрические: |
В |
громкоговоритель |
ВА |
датчик давления |
BP |
датчик скорости |
BR |
датчик температуры |
ВТ |
датчик уровня |
BL |
сельсин датчик |
ВС |
датчик частоты вращения (тахогенератор) |
BR |
пьезоэлемент |
BQ |
фотоприемник |
BL |
тепловой датчик |
BK |
детектор ионизирующих элементов |
BD |
микрофон |
BM |
звукосниматель |
BS |
Синхроноскоп |
PS |
Комплект защит |
AK |
Устройство блокировки |
AKB |
Устройство автоматического повторного включения |
AKC |
Устройство сигнализации однофазных замыканий на землю |
AK |
Реле: |
К |
Вид элемента |
Код |
блокировки |
КВ |
блокировки от многократных включений |
KBS |
блокировки от нарушения цепей напряжения |
KBV |
времени |
КТ |
газовое |
KSG |
давления |
KSP |
импульсной сигнализации |
KLH |
команды «включить» |
КСС |
команды «отключить» |
КСТ |
контроля |
KS |
сравнения фазы |
KS |
контроля сигнализации |
KSS |
контроля цепи напряжения |
KSV |
мощности |
KW |
тока |
КА |
напряжения |
KV |
указательное |
КН |
частоты |
KF |
электротепловое |
КК |
промежуточное |
KL |
напряжение прямого действия с выдержкой времени |
KVT |
фиксации положения выключателя |
KQ |
положение выключателя «включено» |
KQC |
положения выключателя «отключено» |
KQT |
положение разъединителя повторительное |
KQS |
фиксации команды включения |
KQQ |
расхода |
KSF |
скорости |
KSR |
сопротивления, дистанционная защита |
KZ |
струи, напора |
KSH |
тока с насыщающимся трансформатором |
КАТ |
тока с торможением, балансное |
KAW |
уровня |
KSL |
Контактор, магнитный пускатель |
КМ |
Устройства механические с электромагнитным приводом: |
Y |
электромагнит |
YA |
включения |
YAC |
отключения |
YAT |
тормоз с электромагнитным приводом |
YB |
муфта с электромагнитным приводом |
YC |
электромагнитный патрон или плита |
YH |
электромагнитный ключ блокировки |
YAB |
электромагнитный замок блокировки: |
|
разъединителя |
Y |
заземляющего ножа |
YG |
короткозамыкателя |
YN |
Вид элемента |
Код |
отделителя |
YR |
тележки выключателя КРУ |
YSQ |
Фильтр реле напряжения |
KVZ |
мощности |
KWZ |
тока |
KAZ |
Устройства коммутационные в цепях управления, сигнализации |
S |
и измерительных: |
|
рубильник в цепях управления |
S |
выключатель и переключатель (ключ цепей управления) |
SA |
ключ, переключатель режима |
SAC |
выключатель кнопочный |
SB |
переключатель блокировки |
SAB |
выключатель автоматический |
SF |
переключатель синхронизации |
SS |
выключатель, срабатывающий от различных воздействий: |
|
от уровня |
SL |
от давления |
SP |
от положения (путевой) |
SQ |
от частоты вращения |
SR |
от температуры |
SK |
переключатель измерений |
SN |
Вспомогательный контакт выключателя |
SQ |
Вспомогательный контакт разъединителя |
SQS |
Испытательный блок |
SG |
Устройства индикационные и сигнальные: |
H |
прибор звуковой сигнализации |
HA |
прибор световой сигнализации |
HL |
индикатор символьный |
HG |
табло сигнальное |
HLA |
Приборы электровакуумные и полупроводниковые: |
V |
диод |
VD |
стабилитрон |
VD |
выпрямительный мост |
VC |
тиристор |
VS |
транзистор |
VT |
прибор электровакуумный |
VL |
Лампа осветительная |
EL |
Лампа сигнальная: |
HL |
с белой линзой |
HLW |
с зеленой линзой |
HLG |
с красной линзой |
HLR |
Конденсатор |
С |
Индуктивность |
L |
Сопротивление (для эквивалентных схем) полное: |
Z |
активное |
R |
реактивное |
X |
Вид элемента |
Код |
емкостные |
ХС |
индуктивное |
XL |
Устройства разные |
А |
Устройство зарядные |
А |
связи |
AU |
Усилитель |
А |
Устройство комплектное (низковольтное)- |
А |
пуска осциллографа |
АК |
Преобразователи электрических величин в электричестве |
И |
модулятор |
ИВ |
демодулятор |
UR |
преобразователь частоты, выпрямитель |
UZ |
Схемы интегральные — микросборки: |
D |
схема интегральная аналоговая |
DA |
схема интегральная цифровая, логический элемент |
DD |
устройство хранения информации |
DS |
устройство задержка |
DT |
Соединения контактные: |
X |
токосъемник- контакт скользящий |
XA |
штырь |
XP |
гнездо |
XS |
соединение разборное |
XT |
соединитесь высокочастотный |
XW |
Элементы разные: |
Е |
нагревательный элемент |
ЕК |
пиропатрон |
ET |
Фильтр тока обратной последовательности |
ZA2 |
Фильтр напряжения обратной последовательности |
ZV2 |
принцип работы, конструкция, схемы подключения
Качественное выполнение тех или иных технологических процессов в современном мире обеспечивается за счет высокоточного и дорогостоящего оборудования.
Работа которого напрямую зависит от качества поставляемой электроэнергии и состояния электроснабжающих линий. Увы, далеко не все отечественные сети способны обеспечить безопасный режим работы для них, из-за чего создается угроза поломки. Для предотвращения которой используются специальные защитные устройства – реле контроля фаз (РКФ).
Они позволяют отключить нагрузку в случае каких-либо неисправностей в питающей сети. Все что может нести угрозу для оборудования и влияет на результативность его работы или технологический процесс, воспринимается как сигнал к немедленному обесточиванию и реле контроля переводит коммутирующие элементы в отключенное положение.
Конструкция и принцип работы
Рис. 1. Конструктивное исполнение реле на примере устройства CKF-2BTКонструктивно устройство включает в себя входные и выходные контакты, индикаторы нормального электроснабжения и аварийной ситуации, регуляторы, обозначенные на схеме соответствующими номерами (рисунок 1):
- Индикатор аварийной ситуации;
- Индикатор подключенного питания нагрузки;
- Потенциометр, позволяющий выбирать нужный режим;
- Регулятор уровня асимметрии;
- Регулятор снижения напряжения;
- Потенциометр, позволяющий регулировать временную уставку срабатывания.

Далеко не все модели предоставляют весь комплекс настроек по вышеприведенным параметрам. Они зависят от назначения конкретного реле и сферы применения.
Рис. 2. Принципиальная схема работыВ нормальном режиме к цепи питания от источника ЭДС E1 (рисунок 2) подается напряжение к потребителю, будь то двигатель, станок или другое оборудование. Реле контроля фаз R подключается в отпайку через соответствующие клеммы, обозначенные на схеме, как L1, L2, L3 и нулевым проводом N. Внутри устройства собрана логическая схема на транзисторах, которая посылает сигнал с выходных контактов на разрыв катушки пускателя P для отключения. При необходимости сигнал отключения можно настроить как для обесточивания потребителя, так и отключения внешней электрической сети.
В случае аварийной ситуации – пропадания одной из фаз, короткого замыкания, резкого увеличения токов, изменяется гармоническая составляющая электрических параметров сети. На что реагирует устройство защиты и посылает по цепям питания через клеммы 24 и 21 на катушку контактора соответствующий сигнал на отключение.
После срабатывания силовых контактов в практике электроснабжения потребителей может произойти естественное восстановление параметров питающей сети, при которой произойдет выравнивание фаз. При этом реле возвратит контакты во включенное положение, за счет чего реализуется система АПВ и на обмотки двигателя или другого потребителя возобновится подача напряжения.
За счет кнопок «Пуск» и «Стоп» можно осуществлять ручное управление питанием электрического прибора.
Назначение и функции
Данная технология применяется в сети трехфазных нагрузок. Наиболее востребована для защиты электродвигателя синхронного или асинхронного, трехфазных станков высокой точности, технологичной электроники, насосов. Заметьте, что неправильное чередование фаз приведет к низкой эффективности его работы, перегреву и снижению уровня изоляции, что может привести к пробою.
Применяется для следующих целей:
- Для коммутации преобразовательного оборудования, которому важно соблюдение последовательности фаз: источников питания, выпрямителей, инверторов и генераторов;
- Для систем АВР (введения в работу резервных источников питания) или подключения системы аварийного освещения;
- Для специального оборудования – станков, крановых установок, мощность которых составляет не более 100 кВт;
- Для электроприводов трехфазных двигателей, имеющих мощность не более 75 кВт.

Для коммутации однофазной нагрузки данное устройство не используется.
В целом реле контроля фаз применяется для различного промышленного и бытового оборудования и является обязательным предохранителем для тех схем управления, в которых требуется постоянный мониторинг величины напряжения и других параметров внешних линий.
В трехфазных сетях осуществляет контроль:
- уровня напряжения, реализуемая, в преимущественном большинстве, для оборудования такого класса в случаях, когда его величина выходит за установленные пределы;
- чередования фаз – выполнит коммутацию в случае аварийного слипания фаз или при их неверном расположении относительно питающих вводов оборудования;
- пропадания фазы – производит отключение потребителя в случае обрыва фазы и последующего отсутствия напряжения;
- перекоса фаз – производит коммутацию в случае изменения фазного или линейного напряжения по отношению к номинальному значению.

Преимущества реле контроля фаз
В сравнении с другими устройствами аварийных отключений данные электронные реле отличаются рядом весомых преимуществ:
- в сравнении с реле контроля напряжения не зависит от влияния ЭДС питающей сети, так как его работа отстраивается от тока;
- позволяет определять аномальные скачки не только в трехфазной сети питания, но и со стороны нагрузки, что позволяет расширить спектр защищаемых компонентов;
- в отличии от реле, работающих на изменение тока в электродвигателях, данное оборудование позволяет фиксировать еще и параметр напряжения, обеспечивая контроль по нескольким параметрам;
- способно определить дисбаланс уровней питающих напряжений из-за неравномерности загрузки отдельных линий, что чревато перегревом двигателя и снижением параметров изоляции;
- не требует формирования дополнительной трансформации со стороны рабочего напряжения.
В отличии от реле, работающих только по напряжению обеспечивает действующую защиту от регенерированного напряжения, вырабатываемого обратными ЭДС.
В случае, когда одно из фазных напряжений пропадает, двигатель продолжает набирать достаточный уровень энергии с остающихся двух. При этом в обесточенной фазе будет генерироваться ЭДС от вращения ротора, который продолжает крутиться от двух фаз в аварийном режиме.
Из-за того, что контакторы электродвигателей не размыкаются от реле при такой работе, возникает риск повреждения электрической машины с ее дальнейшей поломкой. Реле контроля, в свою очередь, способно обнаружить смещение фазового угла, за счет чего обеспечивается полноценная защита.
Такая функция особенно актуальна, когда рабочий режим двигателя, в случае его реверсивного вращения, способен повредить вращаемый элемент или травмировать работника. Как правило, такая ситуация возникает при внесении изменений во время обесточивания электрической машины, смене фазных нагрузок, порядка чередования фаз и прочих.
Технические характеристики
Среди технических параметров, реализуемых реле контроля фаз необходимо выделить:
- питающее напряжение;
- диапазон контроля перенапряжения;
- диапазон снижения уровня напряжения;
- границы временной задержки для включения после скачка напряжения;
- границы временной задержки для включения после падения напряжения;
- время, расходуемое на отключение в случае пропадания фазы;
- номинальный ток на контактах электромагнитного реле;
- количество контактов для совершения коммутационных опраций;
- мощность устройства;
- климатическое исполнение;
- механическая и электрическая износоустойчивость.

Схема подключения определяет порядок чередования фаз, поэтому нормальное питание нагрузки возможно при условии их правильного соблюдения на этапе монтажа и настройки. При этом существует возможность регулировки задержки коммутации для различных режимов работы устройства. Таким образом, для двигателей, в момент пуска можно отстроить время задержки срабатывания от 1 до 3 сек, для выдержки пусковых токов.
То же относиться к возможности отстройки аварийного срабатывания в случае перегрузки фаз, где время до коммутации можно регулировать от 5 до 10 сек.
Обзор популярных реле контроля фаз
- Реле РНПП-311 украинского производства является одним из наиболее популярных и подходящих для сетей постсоветского пространства. Аббревиатура расшифровывается как реле напряжения, перекоса и последовательности фаз. Современные модификации, в дополнение к стандартным параметрам способны отслеживать еще и частоту напряжения.
- OMRON K8AB данная модель осуществляет контроль не только за снижением, но и за превышением уровня напряжения, выполняя тем самым функции ограничителя или разрядника, причем, куда более эффективно.
Имеет ряд модификаций, отличающихся регулировками порогов срабатывания и техническими параметрами. - Carlo Gavazzi DPC01 отличается двумя реле на выходных клеммах устройства. Имеет несколько точек регулировки различных параметров, и переключатель режимов. Предоставляет 7 возможных функций по выставлению задержек, интервалов или цикличных функций.
- Реле ЕЛ-11 отечественного производства контролирует параметры электрической сети, может применяться как в закрытых отапливаемых, так и в не отапливаемых помещениях. Устанавливается в любом положении, но требует защиты от прямого попадания на них солнечных лучей и атмосферной влаги.
Типичные схемы подключения
В большинстве случаев, на корпусе каждого устройства производителем устанавливаются все необходимые данные о способе подключения конкретного реле. Для примера заберем несколько схем известных производителей:
Схема подключения РКФ РНПП-311На схеме показано подключение клеммного ряда к соответствующим фазам линии L1, L2, L3 и нейтрале N.
На выходе возможно получить две цепи управления «Выход 1» и «Выход 2», отличающиеся по уровням напряжений.
Питание осуществляется по вводным каналам L1, L2, L3 и через нейтраль N. На выходе получается два варианта трехфазная трехпроводная система и трехфазная четырехпроводная, для работы с соответствующим коммутатором.
Схема подключения РКФ Carlo GavazziВ отличии от предыдущих вариантов клеммы вводов L1, L2, L3 запитываются через предохранители. Блок регулировки параметров позволяет отстраивать соответствующий режим работы и пределы отключения по ним. Два выхода с возможностью ручной коммутации посылают управленческие сигналы на переключение тех или иных устройств.
Последние две схемы демонстрируют работу вторичных цепей отключения нагрузки с соответствующей временной задержкой по этим клеммам. Как видите, все схемы подключения имеют идентичные компоненты, предназначенные для отслеживания всех параметров сети, способных сигнализировать сбой в электроснабжении трехфазных потребителей.
Использованная литература
- Фигурнов Е. П. «Релейная защита» 2004
- Гуревич В.И. «Электрические реле. Устройство, принцип действия и применения. Настольная книга инженера» 2011
- Басс Э.И., Дорогунцев В.Г. «Релейная защита электроэнергетических систем» 2002
- А. С. Дорофеюка, А. П. Хечумяна, «Справочник по наладке электроустановок» 1975 г
- Чернобровов Н.В. «Релейная защита», 1974 г.
Схема автомобильных реле
Реле — это переключатели, управляемые электроэнергией, как другой переключатель, компьютер или модуль управления. Назначение реле — автоматизировать эту мощность. для включения и выключения электрических цепей в определенное время. Реальность Преимущество реле больше, чем просто автоматизация. Они также предоставляют возможность переключения нескольких цепей, в том числе разных типов напряжения, в одном и том же реле в одно и то же время.
Релейные переключатели 12 В постоянного тока — лучшее решение для приложений с полным напряжением,
поскольку они позволяют схеме с низким током потока управлять цепью с высоким током,
как автомобильный клаксон, фары, дополнительные лампы, двигатели вентиляторов, двигатели нагнетателя
и бесчисленное количество единиц оборудования, установленного на транспортных средствах сегодня.
Заглянем внутрь реле Если бы мы открыли реле, вы бы увидели катушку электромагнита, контакты и пружина.Пружина удерживает контакт в положении пока через катушку не пройдет ток. Затем катушка генерирует магнитное поле, которое включает и выключает контакт. | |
Номера реле Глядя на схему, мы видим распиновку типового реле на 12 В. Обратите внимание, что каждый вывод пронумерован. 85 и 86 — контакты катушки, а 30, 87 и 87a — контактные штыри. 87 и 87a — это два контакта, к которым будет подключаться 30. Если катушка
не активирован, 30 всегда будет подключен к 87a. Вы можете думать о
это как переключатель в положении ВЫКЛ. Когда на катушку подается ток, 30 Ом.
затем подключается к контакту 87. Вы можете подключить реле к разомкнутому или замкнутому состоянию,
в зависимости от того, как вам нужен ваш аксессуар для работы. Хотя большинство реле имеют маркировку внизу, вы всегда можете найти 30 штифтов установлены перпендикулярно контактам 87 и 87a для облегчения идентификации к источнику питания. | |
Выход для реле Понимая, что 85 и 86 являются выводами катушки, эти выводы будут будет передавать ток через катушку.85 будет использовано заземлить ваше реле, а 86 будет подключено к переключаемая мощность. 87 и 87a будут подключены к вашим управляемым аксессуарам который вы хотите включать и выключать с помощью реле. Тогда30 будет контактом, подключенным к вашей батарее. |
Номера электрических устройств
Номера устройств указаны в стандарте ANSI / IEEE C37.2 и используются для обозначения функций устройства, показанного на принципиальной схеме.
1. Мастер-элемент Инициирующее устройство, такое как управляющий переключатель, которое работает либо напрямую, либо через другие разрешающие устройства для включения или отключения оборудования.
2. Пусковое или замыкающее реле с задержкой времениФункции, обеспечивающие желаемое время задержки до или после любой точки срабатывания в последовательности переключения или системе защитных реле.
3. Реле проверки или блокировкиРаботает в соответствии с положением других устройств в оборудовании, чтобы разрешить выполнение или остановку последовательности операций.
4. Главный контакторСлужит для замыкания и размыкания необходимых цепей управления для ввода оборудования в работу в требуемых условиях и вывода его из эксплуатации при других или ненормальных условиях.
5.Устройство остановки Используется для отключения оборудования и вывода его из строя, за исключением функции электрической блокировки (устройство 86) в ненормальных условиях.
Подключает машину к источнику пускового напряжения.
7. Анодный автоматический выключательУстройство, используемое в анодных цепях силового выпрямителя с основной целью прерывания цепи выпрямителя в случае возникновения дуговой дуги.
8. Устройство отключения управляющего питанияНожевой выключатель, автоматический выключатель или выдвижной блок предохранителей, используемые для подключения и отключения источника управляющего напряжения к шине управления или части оборудования и от них, включая вспомогательный источник питания для небольших двигателей и нагревателей.
9. Реверсивное устройствоИспользуется для реверсирования поля машины или для выполнения любых других функций реверсирования.
10.Переключатель последовательности агрегатов Устройство, используемое для изменения последовательности, в которой блоки могут быть включены и выключены в конфигурациях с несколькими блоками.
Выполняет три или более сравнительно важных функции, которые могут быть назначены только путем объединения нескольких из этих номеров функций устройства. Все функции, выполняемые устройством 11, должны быть определены в легенде чертежа или в списке определений функций устройства.
12.Устройство повышенной скоростиОбычно переключатель скорости с прямым подключением, который работает при превышении скорости машины.
13. Устройство синхронной скоростиУстройство любого типа, которое работает примерно с синхронной скоростью машины, например центробежный переключатель, реле частоты скольжения, реле напряжения и реле минимального тока.
14. Устройство пониженной скоростиРаботает, когда скорость машины падает ниже заданного значения.
15. Устройство согласования скорости или частоты Функции для согласования и удержания скорости или частоты машины или системы, равной или приблизительно равной скорости или частоте другой машины, источника или системы.
Для устройства 16 буквы суффикса дополнительно определяют устройство: первая буква суффикса — «S» для последовательного порта или «E» для Ethernet. Последующие буквы: функция обработки безопасности ‘C’ (например,грамм. VPN, шифрование), межсетевой экран или фильтр сообщений «F», функция управления сетью «M», маршрутизатор «R», коммутатор «S» и телефонный компонент «T». Таким образом, управляемый коммутатор Ethernet будет 16ESM.
17. Маневровый или выпускной выключательСлужит для размыкания или замыкания шунтирующей цепи вокруг любого устройства, за исключением устройств, которые выполняют маневровые операции, которые могут потребоваться в процессе запуска машины.
18. Устройство ускорения или замедленияЗамыкает или вызывает замыкание цепей, которые используются для увеличения или уменьшения скорости машины.
19. Пусковой контактор Устройство, которое запускает или вызывает автоматический перевод машины из состояния запуска в рабочее состояние.
Клапан с электрическим управлением, используемый в вакуумной, воздушной, газовой, масляной или аналогичной линии.
21. Дистанционное релеРаботает, когда полная проводимость, импеданс или реактивное сопротивление цепи увеличивается или уменьшается сверх заданных пределов.
22. Автоматический выключатель эквалайзераСлужит для управления или включения и отключения выравнивателя или соединений для балансировки тока для машинного поля, или для регулирования оборудования в многоблочной установке.
23. Устройство контроля температурыФункционирует для повышения или понижения температуры машины или другого оборудования или любой среды, когда ее температура падает ниже или поднимается выше заданного значения. Представьте термостат, который включает обогреватель в распределительном устройстве.
24. Реле вольт на герц Реле с мгновенной или временной характеристикой, которое работает, когда отношение напряжения к частоте превышает заданное значение.
Работает, когда две цепи переменного тока находятся в требуемых пределах частоты, фазового угла или напряжения, чтобы разрешить или вызвать параллельное включение этих двух цепей.
26. Аппарат Тепловой приборРаботает, когда температура оборудования, жидкости или другой среды превышает заданное значение: или если температура защищаемого устройства, такого как силовой выпрямитель, или любой среды снижается ниже заданного значения.
27. Реле минимального напряженияРаботает, когда заданное значение напряжения падает ниже заданного значения.
28. Датчик пламениУстройство, контролирующее наличие пилотного или основного пламени такого оборудования, как газовая турбина или паровой котел.
29. Разделительный контактор Используется специально для отключения одной цепи от другой в целях аварийной работы, технического обслуживания или тестирования.
Устройство без автоматического сброса, которое дает ряд отдельных визуальных указаний на функции защитных устройств и которое также может быть выполнено с возможностью выполнения функции блокировки.
31. Устройство раздельного возбужденияПодключает цепь, такую как шунтирующее поле синхронного преобразователя, к источнику отдельного возбуждения во время последовательности запуска; или тот, который питает цепи возбуждения и зажигания силового выпрямителя.
32. Реле мощностиУстройство, которое работает с заданным значением потока мощности в заданном направлении или с обратной мощностью, возникающей в результате дуговой дуги в анодной или катодной цепях выпрямителя мощности.
33. Позиционный переключатель Включает или разрывает контакт, когда основное устройство или часть устройства, не имеющая номера функции устройства, достигает заданного положения.
Устанавливает или определяет последовательность работы основных устройств в оборудовании во время запуска и остановки или во время других последовательных операций переключения, таких как многоконтактный переключатель с приводом от двигателя или устройство программирования, такое как компьютер.
35. Щеточное или скользящее устройство короткого замыканияИспользуется для подъема, опускания или перемещения щеток машины, или для короткого замыкания контактных колец, или для включения или отключения контактов механического выпрямителя.
36. Полярность или поляризационное напряжениеРазрешает работу другого устройства только с заранее определенной полярностью или проверяет наличие поляризующего напряжения в оборудовании.
37. Реле минимального тока или минимальной мощности Работает, когда поток тока или мощности уменьшается ниже заданного значения.
Работает при чрезмерной температуре подшипника или других ненормальных механических условиях, связанных с подшипником, которые в конечном итоге могут привести к чрезмерной температуре подшипника.
39. Монитор механического состоянияРаботает при возникновении ненормального механического состояния, не охватываемого функцией 38 устройства, такого как чрезмерная вибрация, эксцентриситет, скачок расширения, наклон или отказ уплотнения.
40. Полевое релеРаботает при заданном или аномально низком значении или отказе тока возбуждения машины, или при чрезмерном значении реактивной составляющей тока якоря в машине переменного тока, указывающей на возбуждение ненормально слабого поля.
41. Полевой автоматический выключательИспользуется для применения или снятия возбуждения поля машины.
42. Рабочий выключатель Функции для подключения машины к источнику рабочего или рабочего напряжения.
Эта функция также может использоваться для устройства, такого как контактор, который используется последовательно с автоматическим выключателем или другими средствами защиты поля, в первую очередь для частого размыкания и замыкания выключателя.
Устройство с ручным управлением, которое переключает цепи управления для изменения плана работы коммутационного оборудования или некоторых устройств.
44. Пусковое реле последовательности операций устройстваФункционирует для запуска следующего доступного блока в многоблочном оборудовании при отказе или недоступности обычно предшествующего блока.
45. Монитор атмосферных условийФункционирует при возникновении ненормальных атмосферных условий, например, вредных паров, взрывоопасных смесей, дыма или пожара.
46. Реле тока обратной фазы или баланса фаз Работает, когда многофазные токи имеют обратную последовательность фаз, или когда многофазные токи несбалансированы или содержат компоненты обратной последовательности фаз, превышающие заданное значение.
Работает на заданном значении многофазного напряжения в желаемой последовательности фаз.
48. Реле неполной последовательностиВозвращает оборудование в нормальное или выключенное положение и блокирует его, если нормальная последовательность запуска, работы или остановки не завершена должным образом в течение заданного времени. Если устройство используется только для сигнализации, желательно обозначить ее как 48A (сигнализация).
49. Тепловое реле машины или трансформатораРаботает, когда температура якоря машины или другой несущей обмотки или элемента машины или температура силового выпрямителя или силового трансформатора (включая трансформатор силового выпрямителя) превышает заданное значение.
50. Реле мгновенного максимального тока или скорости нарастания Работает мгновенно при чрезмерном значении тока или при чрезмерной скорости нарастания тока, что указывает на неисправность в защищаемом устройстве или цепи.
Реле с независимой или обратнозависимой временной характеристикой, которое срабатывает, когда ток в цепи переменного тока превышает заданное значение.
52. Автоматический выключатель переменного токаУстройство, которое используется для замыкания и прерывания цепи питания переменного тока при нормальных условиях или для прерывания этой цепи при неисправности в аварийных условиях.
53. Реле возбудителя или генератора постоянного токаРеле, которое заставляет возбуждение поля машины постоянного тока нарастать во время запуска или которое срабатывает, когда напряжение машины повышается до заданного значения.
54. Высокоскоростной автоматический выключатель D-C Автоматический выключатель, который начинает уменьшать ток в главной цепи через 0,01 секунды или меньше, после возникновения перегрузки по току постоянного тока или чрезмерной скорости нарастания тока.
Работает, когда коэффициент мощности в цепи переменного тока поднимается выше или опускается ниже заданного значения.
56. Реле полевого примененияАвтоматически управляет приложением возбуждения поля к двигателю переменного тока в некоторой заранее определенной точке в цикле скольжения.
57. Устройство короткого замыкания или заземленияУстройство переключения первичной цепи, которое функционирует для короткого замыкания или заземления цепи в ответ на автоматические или ручные действия.
58. Реле неисправности неисправностиФункционирует, если один или несколько анодов силового выпрямителя не срабатывают, или для обнаружения и обратного дугового разряда, или при отказе диода, чтобы провести или заблокировать должным образом.
59. Реле максимального напряжения Работает с заданным значением перенапряжения.
Работает с заданной разницей напряжения, входным или выходным током или двумя цепями.
61. Реле или датчик плотностиРаботает при заданном значении или заданной скорости изменения плотности газа.
62. Реле остановки или размыкания с выдержкой времениРеле с выдержкой времени, которое работает вместе с устройством, которое инициирует отключение, останов или размыкание в автоматической последовательности или в системе защитных реле.
63. Реле давленияРаботает при заданных значениях давления жидкости или газа или при заданных скоростях изменения этих значений.
64. Реле датчика заземления Работает при отсутствии заземления изоляции машины или другого оборудования. Эта функция назначается только реле, которое обнаруживает прохождение тока от рамы машины или ограждающего корпуса или конструкции части устройства к земле или обнаруживает заземление на нормально незаземленной обмотке или цепи.
Он не применяется к устройствам, подключенным во вторичной цепи трансформатора тока, во вторичной нейтрали трансформаторов тока, включенных в силовую цепь нормально заземленной системы.
Узел гидравлического, электрического или механического регулирующего оборудования, используемого для регулирования потока воды, пара или другой среды к первичному двигателю для таких целей, как запуск, скорость удержания или нагрузка, или остановка.
66.Устройство для надрезания или толкания Функции, позволяющие выполнять только определенное количество операций данного устройства или оборудования или определенное количество последовательных операций в течение заданного времени друг за другом. Это также устройство, которое функционирует для периодического включения цепи или на доли определенных временных интервалов, или которое используется для обеспечения прерывистого ускорения или толчкового режима машины на низких скоростях для механического позиционирования.
Работает на желаемом значении перегрузки по току переменного тока, протекающего в заданном направлении.
68. Реле блокировкиИнициирует пилот-сигнал для блокировки отключения при внешних повреждениях в линии передачи или в другом устройстве при заранее определенных условиях или взаимодействует с другими устройствами для блокировки отключения или повторного включения при сбое в работе или при экономии энергии .
69. Устройство разрешающего контроляДвухпозиционный переключатель с ручным управлением, который в одном положении позволяет включить автоматический выключатель или ввести оборудование в работу, а в другом положении предотвращает включение автоматического выключателя или оборудования.
70. Реостат Устройство переменного сопротивления, используемое в электрической цепи с электрическим приводом или с другими электрическими аксессуарами, такими как вспомогательные, позиционные или концевые выключатели.
Действует при заданных значениях уровня жидкости или газа или при заданных скоростях изменения этих значений.
72. Автоматический выключатель D-CИспользуется для замыкания и прерывания цепи питания постоянного тока при нормальных условиях или для прерывания этой цепи при неисправности или аварийных условиях.
73. Нагрузочно-резисторный контакторИспользуется для шунтирования или вставки ступени ограничения нагрузки, сдвига или индикации сопротивления в силовой цепи, или для включения обогревателя в цепи, или для включения светового или рекуперативного нагрузочного резистора, силового выпрямителя или другой машины и вне цепи.
74. Реле сигнализацииРеле, кроме сигнализатора, как описано в функции устройства 30, которое используется для срабатывания или работы в связи с визуальной или звуковой сигнализацией.
75. Механизм изменения положения Механизм, который используется для перемещения основного устройства из одного положения в другое в оборудовании: например, для перемещения съемного блока выключателя в и из подключенных, отключенных и испытательных положений.
Работает, когда ток в цепи постоянного тока превышает заданное значение.
77. Телеметрический приборПередатчик, используемый для генерации и передачи в удаленное место электрического сигнала, представляющего измеряемую величину, или приемник, используемый для приема электрического сигнала от удаленного передатчика и преобразования сигнала для представления исходной измеренной величины.
78. Реле измерения фазового угла или защиты от асинхронного ходаРаботает с заданным фазовым углом между двумя напряжениями, между двумя токами или между напряжением и током.
79. Реле повторного включения переменного токаУправляет автоматическим повторным включением и блокировкой прерывателя цепи переменного тока.
80. Реле расхода жидкости или газа Работает при заданных значениях расхода жидкости или газа или при заданных скоростях изменения этих значений.
Работает на заданном значении частоты (ниже, выше или выше нормальной системной частоты) или скорости изменения частоты.
82. Реле повторного включения D-CУправляет автоматическим включением и повторным включением прерывателя цепи постоянного тока, как правило, в ответ на условия цепи нагрузки.
83. Автоматическое селективное управление или реле переключенияИспользуется для автоматического выбора между определенными источниками или условиями в оборудовании или автоматически выполняет операцию передачи.
84. Рабочий механизмПолный электрический механизм или сервомеханизм, включая рабочий двигатель, соленоиды, позиционные переключатели и т. Д., Для переключателя ответвлений, индукционного регулятора или любого подобного устройства, которое иначе не имеет номера функции устройства.
85. Реле приемника несущей или контрольной проводки Реле, которое срабатывает или ограничивается сигналом, используемым в связи с направленной ретрансляцией неисправности контрольного провода постоянного тока или несущего тока.
Ручное или электрически сбрасываемое реле или устройство, которое функционирует для отключения или вывода оборудования из строя, или и того, и другого при возникновении ненормальных условий.
87. Реле дифференциальной защитыФункционирует от процента, фазового угла или другой количественной разности двух токов или некоторых других электрических величин.
88. Вспомогательный двигатель или двигатель-генераторИспользуется для управления вспомогательным оборудованием, таким как насосы, воздуходувки, возбудители, вращающиеся магнитные усилители и т. Д.
89. Линейный переключатель Переключатель, используемый в качестве разъединителя, выключателя нагрузки или разъединителя в цепи питания переменного или постоянного тока, когда это устройство работает от электричества или имеет электрические аксессуары, такие как вспомогательный переключатель, магнитный замок и т.
Д.
Функции для регулирования количества или величин, таких как напряжение, текущая мощность, скорость, частота, температура и нагрузка при определенном значении или между определенными (обычно близкими) пределами для машин, соединительных линий или другого оборудования.
91. Реле направления напряженияСрабатывает, когда напряжение на размыкателе цепи или контакторе превышает заданное значение в заданном направлении.
92. Реле направления напряжения и мощностиРазрешает или вызывает соединение двух цепей, когда разница напряжений между ними превышает заданное значение в заданном направлении, и вызывает отсоединение этих двух цепей друг от друга, когда мощность, протекающая между ними, превышает заданное значение в противоположном направлении.
93. Переключающий контактор Функции для увеличения или уменьшения за один шаг значения возбуждения поля в машине.
Функции для отключения автоматического выключателя, контактора или оборудования или для разрешения немедленного отключения других устройств; или для предотвращения немедленного повторного включения прерывателя цепи, если он должен размыкаться автоматически, даже если его замыкающая цепь остается замкнутой.
95. Для конкретных приложений, где другие номера не подходят 96. Реле блокировки отключения шинопровода 97-99. Для конкретных приложений, где другие номера не подходятВспомогательные устройства
Эти буквы обозначают отдельные вспомогательные устройства, например:
- C — Реле включения или контактор
- CL — Вспомогательное реле, замкнуто (запитано, когда основное устройство находится в замкнутом положении).
- CS — Контрольный переключатель
- D — Переключатель или реле положения «вниз»
- L — Реле опускания
- 1.
— Реле размыкания - OP — Вспомогательное реле, разомкнутое (запитано, когда главное устройство находится в разомкнутом положении).
- PB — Кнопка
- R — Реле подъема
- U — Переключатель или реле положения «вверх»
- X Вспомогательное реле
- Y Вспомогательное реле
- Z Вспомогательное реле
Облигации
- Номера устройств могут быть объединены, если устройство обеспечивает несколько функций, таких как реле максимального тока переменного тока мгновенного действия / с выдержкой времени, обозначенное как 50/51.
- В номере устройства можно использовать букву или цифру суффикса. Например, суффикс N используется, если устройство подключено к нейтральному проводу (59N в реле используется для защиты от смещения нейтрали).
- Суффиксы X, Y, Z используются для вспомогательных устройств.
Точно так же суффикс «G» может обозначать «землю», следовательно, «51G» — это реле заземления максимального тока с выдержкой времени. Суффикс «G» может также означать «генератор», следовательно, «87G» — это реле дифференциальной защиты генератора. - Суффикс «T» может обозначать «трансформатор», следовательно, «87T» — это дифференциальное защитное реле трансформатора. «F» может обозначать «поле» на генераторе или «предохранитель», как в защитном предохранителе для пускового трансформатора.
- Суффикс-номера используются для различения нескольких «одинаковых» устройств в одном оборудовании, например 51-1, 512.
- При управлении выключателем с помощью схемы управления реле X-Y, реле X является устройством, основное Контакты
- используются для подачи питания на замыкающую катушку или устройство, которое каким-либо другим образом, например, высвобождая накопленную энергию, заставляет выключатель замыкаться.Контакты Y-реле обеспечивают функцию защиты от накачки автоматического выключателя.

на комментарий.
Обозначения позиций; или «Почему реле обозначены на схемах буквой« K »? Почему автоматические выключатели называются« Q »?»
Категория: ИнжинирингКраткий ответ
Префиксы «K» и «Q» взяты из стандартов, касающихся «обозначения позиции».
Страны, использующие европейские стандарты, начали с использования IEC 60750, Обозначение позиции в электротехнике .Страны, использующие американские стандарты, используют IEEE Std 315-1975 / ANSI Y32.2, Графические символы для электрических и электронных схем .
Реленазываются «K» , потому что в IEC 60750 и IEEE 315 так указано .
Это редкий случай, когда европейские стандарты совпадают с американскими!
Я не нашел причин, по которым использовалась именно буква «К».
Я догадался, что буква «К» была присвоена говорящим по-немецки, который произнес «катушка реле» как «коил», а «контактор» — как «контактор».К сожалению, «катушка реле» переводится как «relaisspule», а «контактор» переводится как «schütz». Ни одно из этих слов не начинается с «К», что опровергает мою теорию.
Точно так же автоматические выключатели называются «Q» , потому что в IEC 60750 так указано .
IEEE 315 не согласен с использованием «Q» — стандарт IEEE называет автоматические выключатели «CB», что, возможно, является более логичным выбором.
Более длинный ответ
Существуют стандартизированные «Буквенные коды для обозначения вида товара».
В Австралии мы используем буквенные коды на основе AS 3702, «Обозначение позиции в электротехнике». AS 3702 — это, по сути, IEC 60750 с дополнительной информацией в приложениях.
AS 3702-1989: ТАБЛИЦА 1: БУКВОВЫЕ КОДЫ ДЛЯ ОБОЗНАЧЕНИЯ ВИДА ТОВАРА
| Буквенный код | Вид позиции | ||
|---|---|---|---|
| A | Узлы, подузлы | ||
| B | Преобразователи | ||
| C | Конденсаторы | ||
| Двоичные элементы , запоминающие устройства | |||
| E | Разное | ||
| F | Защитные устройства | ||
| G | Генераторы, источники питания | ||
| H | Сигнальные устройства | ||
| K | Реле, контакторы | ||
| L | Индукторы, реакторы | ||
| M | Двигатели | ||
| N | Аналоговые элементы | ||
| Q | Коммутационные аппараты для силовых цепей | ||
| R | Резисторы | ||
| S | Коммутационные аппараты для цепей управления, селекторные переключатели | ||
| T | Трансформаторы, регуляторы напряжения 9000 | U | Модуляторы, чейнджеры |
| V | Трубки, полупроводники | ||
| W | Пути передачи, волноводы, антенны | ||
| X | , штекеры, электрические розетки управляемые механические устройства | ||
| Z | Сети, гибридные трансформаторы, фильтры, эквалайзеры, ограничители |
Большинство буквенных кодов довольно интуитивно понятны.
Другие буквенные коды менее интуитивно понятны.
- B для преобразователей.
- К для реле и контакторов.
- В для ламп и полупроводников. (Рассмотрим «V» для «вакуумной лампы».)
- Q для «коммутационных аппаратов для силовых цепей», то есть автоматических выключателей.
Есть также некоторые странные взаимодействия между перекрывающимися группами. Например, лампы обычно обозначаются буквой «E» для разных предметов. Однако светодиоды являются одновременно лампой и полупроводником, поэтому AS 3702 Таблица 2, Алфавитный список элементов и их буквенные коды , помещает светодиоды под буквенным кодом «V» для полупроводников.
Похоже, что более поздние стандарты, IEC 61346, а затем IEC 81346, попытались сделать буквенные коды более общими. Между категориями все еще существует нечеткое совпадение. Например, в стандарте IEC 81346 буква «E» используется для обозначения всего, что «обеспечивает лучистую или тепловую энергию», включая лампы, или «P» для устройств, которые «предоставляют информацию», например, , лампы или светодиоды.
Другой аспект стандарта IEC 81346 заключается в том, что он пытается охватить как механические / гидравлические элементы, так и электрические элементы .Это обобщение означает, что некоторые из кодовых букв, обозначающих только электрические компоненты, изменили значение или были полностью удалены. Например, катушки индуктивности с резисторами теперь сгруппированы буквой «R», а буква «L» больше ни для чего не используется.
Исторические записки
Первоначальным стандартом МЭК был МЭК 60113: 1959, который был заменен МЭК 60750: 1983. AS 3702: 1989 происходит от IEC 60750.
IEC 60750 был заменен серией IEC 61346 (1996 г.), которая в свою очередь была заменена серией IEC 81346 (2009 г.).IEC 81346 составляет около 300 страниц — намного больше, чем AS 3702, который составляет всего 24 страницы! Если вас интересуют только «буквенные коды для типа элемента», сразу переходите к IEC 81346-2: 2009, таблица 1, Классы объектов в соответствии с их назначением или задачей .
Список литературы
- АС 3702-1989 — «Обозначение изделия в электротехнике». Эквивалентен IEC 60750 Ed 1.0 (1983).
- AS 1103.2-1982 — «Диаграммы и таблицы для электротехники, Часть 2: Обозначение позиции» (Заменено AS 3702-1989.)
- IEC 750-1983 — AS 3702 эквивалентен, но предоставляет дополнительную информацию.
- IEC 113 (заменен IEC 750, т. Е. IEC 60750.)
- Стандарт IEEE 315-1975 / Стандарт ANSI Y32.2. Приложение F: «Перекрестный список букв обозначения класса» сравнивает IEC 113-2: 1971 со стандартом IEEE / ANSI. Примечание. IEEE Std 315 является стандартом как для графических символов, так и для букв обозначения класса.
- AS 1102 и IEC 60617 для «Графических символов для электротехники».
ANSI (IEEE) Нумерация защитных устройств
Широко используемый стандарт США ANSI / IEEE C37.2 «Функциональные номера, сокращения и обозначения контактов устройств системы электроснабжения» посвящены нумерации и сокращению функций защитных устройств.
Даже в тех частях мира, где преобладают стандарты IEC, использование нумерации ANSI для функций защитных устройств по-прежнему является обычным явлением.
Номера защитных устройств
Защитные реле обычно обозначаются стандартными номерами устройств. Например, реле максимального тока с выдержкой времени обозначается устройством 51, а реле максимальной токовой защиты мгновенного действия — устройством 50.Многофункциональные реле имеют комбинации номеров устройств. Например, устройство 27/59 представляет собой комбинацию реле пониженного / повышенного напряжения. Для пояснения применения можно добавить буквы (87T для дифференциала трансформатора, 59G для перенапряжения на землю).
- 1 — Главный элемент
- 2 — Пусковое или замыкающее реле с задержкой времени
- 3 — Проверяющее или блокировочное реле
- 4 — Главный контактор
- 5 — Устройство остановки
- 6 — Пусковой выключатель
- 7 — Скорость Реле изменения
- 8 — Устройство отключения управляющего питания
- 9 — Устройство реверсирования
- 10 — Переключатель последовательности агрегатов
- 11 — Многофункциональное устройство
- 12 — Устройство превышения скорости
- 13 — Устройство синхронной скорости
- 14 — Пониженная скорость Устройство
- 15 — Устройство согласования скорости или частоты
- 16 — Устройство передачи данных
- 17 — Шунтирующее или разгрузочное устройство
- 18 — Устройство ускорения или замедления
- 19 — Переходный контактор запуска в рабочий режим
- 20 — с электрическим приводом Клапан
- 21 — Дистан ce Relay
- 22 — Автоматический выключатель выравнивателя
- 23 — Устройство контроля температуры
- 24 — Реле вольт на герц
- 25 — Устройство синхронизации или проверки синхронизма
- 26 — Устройство теплового устройства
- 27 — Реле минимального напряжения 28
- — Детектор пламени
- 29 — Разделительный контактор или переключатель
- 30 — Реле сигнализатора
- 31 — Отдельное устройство возбуждения
- 32 — Реле мощности
- 33 — Позиционный переключатель
- 34 — Устройство главной последовательности
- 35 — Щеточный- Рабочее устройство или устройство замыкания скользящего кольца
- 36 — Устройства полярности или поляризации напряжения
- 37 — Реле минимального тока или минимальной мощности
- 38 — Устройство защиты подшипника
- 39 — Монитор механического состояния
- 40 — Поле (чрезмерное / недостаточное возбуждение ) Реле
- 41 — F Автоматический выключатель ield
- 42 — Рабочий автоматический выключатель
- 43 — Устройство ручного переключения или переключения
- 44 — Реле запуска последовательности установки
- 45 — Монитор аномальных атмосферных условий
- 46 — Реле тока обратной фазы или фазового баланса
- 47 — Реле чередования фаз или фазового баланса
- 48 — Реле неполной чередования
- 49 — Машина или трансформатор, тепловое реле
- 50 — Реле мгновенной максимальной токовой защиты
- 51 — Реле максимальной токовой защиты переменного тока
- 52 — Цепь переменного тока Выключатель
- 53 — Реле возбудителя или генератора постоянного тока
- 54 — Устройство включения поворотного механизма
- 55 — Реле коэффициента мощности
- 56 — Реле полевого применения
- 57 — Устройство короткого замыкания или заземления
- 58 — Реле неисправности устранения неисправности
- 59 — Реле максимального напряжения 9 0658 60 — Реле баланса напряжения или тока
- 61 — Реле или датчик плотности
- 62 — Реле остановки или размыкания с задержкой
- 63 — Реле давления
- 64 — Реле датчика заземления
- 65 — Регулятор
- 66 — Вырез или пусковое устройство
- 67 — Направленное реле максимального тока по переменному току
- 68 — Блокирующее реле или реле «сбоя»
- 69 — Разрешающее устройство управления
- 70 — Реостат
- 71 — Реле уровня жидкости
- 72 — Цепь постоянного тока Выключатель
- 73 — Нагрузочный контактор
- 74 — Реле аварийной сигнализации
- 75 — Механизм изменения положения
- 76 — Реле максимального тока постоянного тока
- 77 — Устройство телеметрии
- 78 — Реле измерения угла фазы
- 79 — Повторное включение переменного тока Реле
- 80 — Реле протока
- 81 — Реле частоты
- 8 2 — Реле повторного включения постоянного тока
- 83 — Реле автоматического селективного управления или переключения
- 84 — Рабочий механизм
- 85 — Реле связи, несущей или контрольной проводки
- 86 — Реле блокировки
- 87 — Дифференциальное реле защиты
- 88 — Вспомогательный двигатель или мотор-генератор
- 89 — Сетевой выключатель
- 90 — Регулирующее устройство
- 91 — Реле направления напряжения
- 92 — Реле направления напряжения и мощности
- 93 — Контактор переключения поля
- 94 — Реле отключения или отключения
- 95–99 — Для конкретных приложений, где другие номера не подходят
* для полного определения каждой функции, пожалуйста, обратитесь к ANSI / IEEE C37.2 стандарт
Префиксы и суффиксы
Буквы и цифры могут использоваться в качестве префиксов или суффиксов к номерам функций устройства, чтобы обеспечить более конкретное определение функции. Однако префиксы и суффиксы следует использовать только тогда, когда они служат полезной цели.
Вспомогательные устройства
Рабочие величины
Другие буквы суффикса
| Основное устройство
Детали главного устройства
Исходные положения устройств
|
Сравнение ANSI IEC
| ANSI | IEC 60617 | Описание | |||
|---|---|---|---|---|---|
| 21FL | FLOC | Устройство обнаружения неисправностей | |||
| 21G | Z < | 9789Перевозбуждение | |||
| 25 | SYNC | Проверка синхронизации | |||
| 27 | U < | Un dervoltage | |||
| 32 | P → | Реле направленной мощности 32P, P →, — активная мощность 32Q, Q → — реактивная мощность | |||
| 37 | I < | Ненаправленный минимальный ток | 40 | X < | Недовозбуждение |
| 46 | I 2 > | Отрицательная последовательность фаз | |||
| 47 | U 2 > 9se0009 907 Защита по напряжению 2 > 9se0009 907 48, 14, 66 | Is²t, n < | Контроль запуска двигателей | ||
| 49F | I th > | Тепловая защита кабелей | |||
| 49M / 49G / 49T | 9 Трехфазная тепловая защита машин | ||||
| 50N / 51N | I 0 > | Ненаправленное замыкание на землю | |||
| 51 | I > | Ненаправленная перегрузка по току 51C, I> — шунтирующие конденсаторы 51V, I (U)> — в зависимости от напряжения | |||
| 59 | U> | Перенапряжение 59N, U0> — остаточное перенапряжение | 16|||
| I> → | Направленная максимальная токовая защита 67N, I0> → — направленное замыкание на землю | ||||
| 68 | I 2 > | Пусковой ток трансформатора / двигателя | |||
| 79 | 90АПВ | ||||
| 81 | f | Реле частоты 81N, f <- пониженная частота 81O, f> — повышенная частота | |||
| 87 | ΔI> | Дифференциальная защита 87G, ΔI> — генератор 87M — двигатель , Δ71> 87T, ΔI> — трансформатор 87N, ΔI 0 > — ограниченное замыкание на землю |
Примечания:
1.для максимального срабатывания и мгновенного отключения ‘>’ можно заменить на ‘>>’ или ‘>>’
2. ‘3’ может быть помещено перед обозначениями для обозначения трех фаз, т. е. 3I <
Все, что вам нужно знать о реле: 6 шагов (с изображениями)
ИЗОБРАЖЕНИЕ: 1. Условные обозначения схем реле. (C обозначает общую клемму в типах SPDT и DPDT.)
Поскольку реле являются переключателями, терминология, применяемая к переключателям, также применяется к реле; реле переключает один или несколько полюсов, каждый из контактов которых может включаться путем подачи питания на катушку одним из трех способов:
Нормально разомкнутые (NO) контакты подключают цепь, когда реле активировано; цепь отключается, когда реле неактивно.Это также называется контактом по форме А или «установочным контактом». НО-контакты также можно отличить от «раннего включения» или NOEM, что означает, что контакты замыкаются до того, как кнопка или переключатель будут полностью задействованы.
Нормально замкнутые (NC) контакты отключают цепь при срабатывании реле; цепь подключена, когда реле неактивно. Это также называется контактом по форме B или «разорванным» контактом. НЗ-контакты также можно разделить на «поздний разрыв» или NCLB, что означает, что контакты остаются замкнутыми, пока кнопка или переключатель не будут полностью отключены.
Переключающие (CO) или двухходовые (DT) контакты управляют двумя цепями: одним нормально разомкнутым контактом и одним нормально замкнутым контактом с общей клеммой. Это также называется контактом формы C или контактом «передача» («разрыв перед замыканием»). Если в этом типе контакта используется функция «сделать до разрыва», то он называется контактом формы D.
Обычно встречаются следующие обозначения:
SPST — Single Pole Single Throw. Имеют две клеммы, которые можно подключать или отключать.У такого реле, включая две для катушки, всего четыре клеммы. Неясно, является ли полюс нормально открытым или нормально закрытым. Терминология «SPNO» и «SPNC» иногда используется для устранения неоднозначности.
SPDT — однополюсный, двусторонний. Общая клемма подключается к любому из двух других. У такого реле, включая две катушки, всего пять клемм.
DPST — двухполюсный одинарный. Имеют две пары клемм. Эквивалентно двум переключателям SPST или реле, приводимым в действие одной катушкой.С учетом двух катушек у такого реле всего шесть клемм. Полюса могут иметь форму A или форму B (или по одной каждой из них).
DPDT — Double Pole Double Throw. Имеют два ряда переключающих клемм. Эквивалентно двум переключателям или реле SPDT, приводимым в действие одной катушкой. Такое реле имеет восемь выводов, включая катушку.
Сравнение схем NEMA и IEC
% PDF-1.4 % 334 0 объект >>> эндобдж 378 0 объект > поток Ложь 11.08.582018-03-15T10: 24: 52.679-04: 00 Библиотека Adobe PDF 9.90ba5e43b8edc5b20848e4340f353ce3c0c82d0531242285 Автоматический выключатель, вакуумные выключатели, автоматические выключатели среднего напряжения Библиотека Adobe PDF 9.9falseAdobe InDesign CS5 (7.010-03) 002018-03-15T10: 24: 13.000-04: 002013-12-02T16: 44: 29.000-05: 00
Реле Меры предосторожности при использовании | Управление автоматикой | Промышленные устройства
Реле может подвергаться воздействию различных условий окружающей среды во время фактического использования, что может привести к неожиданному отказу. Условия эксплуатации необходимо изучить и определить для правильного использования реле.
Чтобы использовать реле должным образом, характеристики выбранного реле должны быть хорошо известны, а условия использования реле должны быть исследованы, чтобы определить, подходят ли они к условиям окружающей среды, и в то же время катушка Условия, условия контакта и условия окружающей среды для фактически используемого реле должны быть заранее известны в достаточной степени.
В таблице ниже приведены основные моменты выбора реле.
Его можно использовать в качестве справочного материала для исследования предметов и предупреждений.
| Элемент спецификации | Рекомендации по выбору | |
|---|---|---|
| Катушка | a) Номинальное значение b) Напряжение срабатывания (ток) c) Напряжение отпускания (ток) d) Максимальное длительное подаваемое напряжение (ток) e) Сопротивление катушки f) Полное сопротивление g) Повышение температуры | 1) Выберите реле с учетом пульсации источника питания. 2) Уделите достаточно внимания температуре окружающей среды, повышению температуры змеевика и горячему запуску. 3) При использовании в сочетании с полупроводниками необходимо уделять особое внимание применению. Остерегайтесь падений напряжения при запуске. |
| Контакты | a) Расположение контактов b) Мощность контактов c) Материал контактов d) Срок службы e) Сопротивление контакта | 1) Желательно использовать стандартный продукт с количеством контактов больше необходимого. 2) Полезно, чтобы срок службы реле соответствовал сроку службы устройства, в котором оно используется. 3) Соответствует ли материал контактов типу нагрузки? Особая осторожность требуется при низком уровне нагрузки. 4) Номинальный срок службы может сократиться при использовании при высоких температурах. Срок службы следует проверять в реальной атмосфере. 5) В зависимости от схемы релейный привод может синхронизироваться с нагрузкой переменного тока. Поскольку это приведет к резкому сокращению срока службы, следует проверить фактическую машину. |
| Время срабатывания | a) Время срабатывания b) Время отпускания c) Время дребезга d) Частота переключения | 1) Для звуковых цепей и подобных приложений полезно уменьшить время дребезга. |
| Механические характеристики | a) Вибростойкость b) Ударопрочность c) Температура окружающей среды d) Срок службы | 1) Учитывайте характеристики при вибрации и ударах в месте использования. 2) Реле, в котором используется изолированный медный провод с высокой термостойкостью, если он будет использоваться в среде с особенно высокими температурами. |
| Прочие предметы | a) Напряжение пробоя b) Способ монтажа c) Размер d) Защитная конструкция | 1) Можно выбрать способ подключения: тип разъема, тип печатной платы, пайка, клеммы-вкладыши и тип винтового крепления. 2) Для использования в неблагоприятной атмосфере следует выбирать герметичную конструкцию. 3) При использовании в неблагоприятных условиях используйте герметичный тип. 4) Есть ли особые условия? |
Основы работы с реле
- Для сохранения исходных характеристик следует проявлять осторожность, чтобы не уронить реле и не задеть его.
- При нормальном использовании реле сконструировано таким образом, что корпус не отсоединяется. Для сохранения первоначальной производительности корпус снимать не следует. Характеристики реле не могут быть гарантированы при снятии корпуса.
- Использование реле в атмосфере при стандартной температуре и влажности с минимальным количеством пыли,
SO 2 , H 2 S или органические газы рекомендуется.
Для установки в неблагоприятных условиях следует рассмотреть один из герметичных типов.
Избегайте использования силиконовых смол рядом с реле, потому что это может привести к выходу из строя контакта. (Это также относится к реле с пластиковым уплотнением.) - При подключении катушек поляризованных реле проверьте полярность катушек (+, -)
на внутренней схеме подключения (Схема).Если выполнено какое-либо неправильное соединение, это может вызвать неожиданную неисправность, например, чрезмерное нагревание,
огонь и тд, и схемы не работают.
Избегайте подачи напряжения на установленную катушку и катушку сброса одновременно. - Для правильного использования необходимо, чтобы на катушке подавалось номинальное напряжение. Используйте прямоугольные волны для катушек постоянного тока и синусоидальные волны для катушек переменного тока.
- Убедитесь, что подаваемое напряжение катушки не превышает максимально допустимого напряжения.
- Номинальная коммутируемая мощность и срок службы приведены только для справки.Физические явления на контактах и срок службы контактов сильно различаются в зависимости от от типа нагрузки и условий эксплуатации. Поэтому обязательно внимательно проверяйте тип нагрузки и условия эксплуатации перед использованием.
- Не превышайте допустимые значения температуры окружающей среды, указанные в каталоге.
- Используйте флюсовый или герметичный тип, если будет использоваться автоматическая пайка.
- Хотя реле экологически герметичного типа (пластиковое герметичное и т. Д.)) можно чистить,
Избегайте погружения реле в холодную жидкость (например, в чистящий растворитель) сразу после пайки.
Это может ухудшить герметичность.
Реле клеммного типа для поверхностного монтажа является герметичным и может очищаться погружением. Используйте чистую воду или чистящий растворитель на спиртовой основе.
Рекомендуется очистка методом кипячения (Температура очищающей жидкости должна быть 40 ° C или ниже). Избегайте ультразвуковой очистки реле. Использование ультразвуковой очистки может вызвать обрыв катушки или небольшое залипание контактов из-за ультразвуковой энергии. - Избегайте сгибания клемм, так как это может привести к неисправности.
- В качестве ориентира используйте монтажное давление Faston от 40 до 70 Н {4 до 7 кгс} для реле с лепестковыми выводами.
- Для правильного использования прочтите основной текст.
Применение номинального напряжения является основным требованием для точной работы реле.
Хотя реле будет работать, если приложенное напряжение превышает напряжение срабатывания, требуется, чтобы на катушку подавалось только номинальное напряжение без учета изменений сопротивления катушки и т. Д., из-за различий в типе источника питания, колебаний напряжения и повышения температуры.
Также необходимо соблюдать осторожность, поскольку могут возникнуть такие проблемы, как короткое замыкание слоев и выгорание в катушке, если приложенное напряжение превышает максимальное значение, которое может применяться непрерывно. В следующем разделе содержатся меры предосторожности относительно входа катушки. Пожалуйста, обратитесь к нему, чтобы избежать проблем.
1. Основные меры предосторожности при обращении с катушкой
Тип работы переменного тока
Для работы реле переменного тока источником питания почти всегда является коммерческая частота (50 или 60 Гц) со стандартными напряжениями 6, 12, 24, 48, 100 и 200 В переменного тока.Из-за этого, когда напряжение отличается от стандартного, продукт является предметом специального заказа, и факторы цены, доставки и стабильности характеристик могут создавать неудобства. По возможности следует выбирать стандартные напряжения.
Кроме того, для типа переменного тока, потери сопротивления затеняющей катушки, потери на вихревые токи магнитной цепи и выход с гистерезисными потерями, и из-за более низкой эффективности катушки повышение температуры является нормальным, если оно больше, чем для типа постоянного тока.
Кроме того, поскольку гудение возникает при напряжении ниже срабатывания и выше номинального напряжения, необходимо соблюдать осторожность в отношении колебаний напряжения источника питания.
Например, в случае запуска двигателя, если напряжение источника питания падает, и во время гудения реле, если оно возвращается в восстановленное состояние, контакты подвергаются ожогу и сварке с возникновением ложного срабатывания. самоподдерживающееся состояние.
Для типа переменного тока во время работы присутствует пусковой ток (для изолированного состояния якоря полное сопротивление низкое, а ток превышает номинальный; для закрепленного состояния якоря полное сопротивление высокое и номинальное значение протекающего тока), поэтому в случае использования нескольких реле при параллельном подключении необходимо учитывать потребляемую мощность.
Тип работы постоянного тока
Для работы реле постоянного тока существуют стандарты для напряжения и тока источника питания, при этом стандарты постоянного напряжения установлены на 5, 6, 12, 24, 48 и 100 В, но в отношении тока значения, выраженные в каталогах в миллиамперах пусковой ток.
Однако, поскольку это значение тока срабатывания является не чем иным, как гарантией того, что якорь практически не перемещается, необходимо учитывать изменение напряжения питания и значений сопротивления, а также увеличение сопротивления катушки из-за повышения температуры. наихудшее состояние работы реле,
заставляя считать текущее значение равным 1.В 5–2 раза больше тока срабатывания. Кроме того, из-за широкого использования реле в качестве ограничивающих устройств вместо счетчиков как напряжения, так и тока, а также из-за постепенного увеличения или уменьшения тока, подаваемого на катушку, вызывая возможную задержку движения контактов, существует вероятность того, что назначенная управляющая способность может не быть удовлетворена. При этом необходимо проявлять осторожность.
Сопротивление обмотки реле постоянного тока изменяется в зависимости от температуры окружающей среды, а также от собственного тепловыделения в пределах примерно 0.4% / ° C, и, соответственно, при повышении температуры из-за увеличения пускового и выпадающего напряжений требуется осторожность. (Однако для некоторых поляризованных реле эта скорость изменения значительно меньше.)
2. источник питания для входа катушки
Напряжение питания катушки переменного тока
Для стабильной работы реле напряжение включения должно находиться в диапазоне +10% / — 15% от номинального напряжения. Однако необходимо, чтобы форма волны напряжения, приложенного к катушке, была синусоидальной.Нет проблем, если источником питания является коммерческий источник питания, но когда используется стабилизированный источник питания переменного тока, возникает искажение формы сигнала из-за этого оборудования, и существует возможность ненормального перегрева. С помощью затеняющей катушки для катушки переменного тока гудение прекращается, но с искаженной формой волны эта функция не отображается. На Рис. 1 ниже показан пример искажения формы сигнала.
Если источник питания для рабочей цепи реле подключен к той же линии, что и двигатели, соленоиды, трансформаторы и другие нагрузки, при работе этих нагрузок напряжение в сети падает, и из-за этого контакты реле подвергаются воздействию вибрации и последующие ожоги.В частности, если используется трансформатор небольшого типа и его мощность не имеет запаса прочности, при наличии длинной проводки или в случае использования в быту или небольшом магазине, где проводка тонкая, необходимо принять меры предосторожности, потому что нормальных колебаний напряжения в сочетании с другими факторами.
При возникновении неисправности следует провести обследование ситуации с напряжением с помощью синхроскопа или аналогичных средств и принять необходимые контрмеры, и вместе с этим определить, следует ли использовать специальное реле с подходящими характеристиками возбуждения или выполнить аварийное отключение. изменение в цепи постоянного тока, как показано на рис.2, в который вставлен конденсатор для поглощения колебаний напряжения. В частности, когда используется магнитный переключатель, поскольку нагрузка становится такой же, как у двигателя, в зависимости от применения, следует попробовать и исследовать разделение рабочей цепи и силовой цепи.
Источник питания для входа постоянного тока
Мы рекомендуем, чтобы напряжение, подаваемое на оба конца катушки в реле постоянного тока, находилось в пределах ± 5% от номинального напряжения катушки.
В качестве источника питания для реле постоянного тока используется батарея или схема полуволнового или двухполупериодного выпрямителя со сглаживающим конденсатором. Характеристики напряжения возбуждения реле будут меняться в зависимости от типа источника питания, и поэтому для отображения стабильных характеристик наиболее желательным методом является идеальный постоянный ток.
В случае пульсации, включенной в источник питания постоянного тока, особенно в случае схемы полуволнового выпрямителя со сглаживающим конденсатором, если емкость конденсатора слишком мала из-за влияния пульсации, возникает гудение и неудовлетворительное состояние производится.
Для конкретной схемы, которая будет использоваться, абсолютно необходимо подтвердить характеристики.
Необходимо рассмотреть возможность использования источника постоянного тока с пульсацией менее 5%. Также обычно следует подумать о следующем.
- 1. Для реле шарнирного типа нельзя использовать однополупериодный выпрямитель, если вы не используете сглаживающий конденсатор. Пульсации и характеристики должны быть оценены для правильного использования.
- 2.Для реле шарнирного типа существуют определенные приложения, которые могут или не могут использовать сам по себе двухполупериодный выпрямитель. Пожалуйста, уточняйте технические характеристики у оригинального производителя.
- 3. Напряжение, приложенное к катушке, и падение напряжения
Ниже показана схема, управляемая одним и тем же источником питания (аккумуляторной батареей и т. Д.) Как для катушки, так и для контакта.
На электрическую долговечность влияет падение напряжения в катушке при включении нагрузки.
Убедитесь, что на катушку подается фактическое напряжение при фактической нагрузке.
3. Максимально допустимое напряжение и превышение температуры
При правильном использовании необходимо, чтобы на катушке подавалось номинальное напряжение катушки. Однако обратите внимание, что если напряжение больше или равно максимальному продолжительному напряжению Давление на катушку может привести к возгоранию катушки или короткому замыканию ее слоев из-за повышения температуры.Кроме того, не превышайте допустимый диапазон температуры окружающей среды, указанный в каталоге.
Максимальное продолжительное напряжение
Помимо обеспечения стабильности работы реле,
максимальное непрерывное напряжение сжатой катушки является важным ограничением для предотвращения
о таких проблемах, как термическое повреждение или деформация изоляционного материала,
или возникновение опасности пожара.
При фактическом использовании с изоляцией E-типа при температуре окружающей среды 40 ° C,
предел повышения температуры 80 ° C считается разумным в соответствии с методом сопротивления.Однако при соблюдении Закона о безопасности электроприборов и материалов эта температура становится 75 ° C.
Повышение температуры из-за импульсного напряжения
Когда используется импульсное напряжение со временем включения менее 2 минут,
повышение температуры катушки никак не связано со временем включения.
Это зависит от отношения времени включения к времени выключения,
и по сравнению с протеканием постоянного тока она довольно мала.
В этом отношении различные реле практически одинаковы.
| Текущее время прохождения | % |
|---|---|
| Для непрерывного прохода | Значение превышения температуры составляет 100% |
| ВКЛ: ВЫКЛ = 3: 1 | Около 80% |
| ВКЛ: ВЫКЛ = 1: 1 | Около 50% |
| ВКЛ: ВЫКЛ = 1: 3 | Около 35% |
Изменение рабочего напряжения из-за повышения температуры катушки (горячий запуск)
В реле постоянного тока после непрерывного прохождения тока в катушке,
если ток выключен, то сразу же снова включается,
из-за повышения температуры в катушке рабочее напряжение станет несколько выше.Кроме того, это будет то же самое, что использовать его в атмосфере с более высокой температурой.
Соотношение сопротивления / температуры для медного провода составляет около 0,4% для 1 ° C,
и с этим соотношением сопротивление катушки увеличивается. То есть, чтобы реле сработало,
необходимо, чтобы напряжение было выше рабочего напряжения
и рабочее напряжение повышается в соответствии с увеличением значения сопротивления.
Однако для некоторых поляризованных реле эта скорость изменения значительно меньше.
4. приложенное напряжение катушки и время срабатывания
В случае работы на переменном токе время срабатывания сильно варьируется в зависимости от точки фазы, в которой переключатель включается для возбуждения катушки, и выражается как определенный диапазон, но для миниатюрных типов это в большинстве случаев. часть 1/2 цикла. Однако для реле довольно большого типа, где дребезг велик, время срабатывания составляет от 7 до 16 мсек, с временем срабатывания порядка от 9 до 18 мсек. время быстрое, но если оно слишком быстрое, время дребезга контакта «Форма А» увеличивается.Имейте в виду, что условия нагрузки (в частности, при большом пусковом токе или нагрузке, близкой к номинальной) могут привести к сокращению срока службы и незначительному свариванию.
5. лотковые цепи (байпасные цепи)
В случае построения схемы последовательности из-за байпасного потока или альтернативной маршрутизации необходимо позаботиться о том, чтобы не допустить ошибочной или ненормальной работы. Чтобы понять это условие при подготовке цепей последовательности, как показано на рис.4, где 2 строки записаны как линии источника питания, верхняя линия всегда (+), а нижняя линия (-) (когда цепь переменного тока, применяется то же самое).
Соответственно, сторона (+) обязательно является стороной для контактных соединений (контакты для реле, таймеров, концевых выключателей и т. Д.), А сторона (-) — это сторона цепи нагрузки (катушка реле, катушка таймера, катушка магнита, соленоид. катушка, мотор, лампа и т. д.).
На рис. 5 показан пример паразитных цепей. На рис. 5 (a), с замкнутыми контактами A, B и C, после срабатывания реле R 1 , R 2 и R 3 , если контакты B и C разомкнуты, имеется последовательная цепь через A, R 1 , R 2 и R 3 , и реле будут гудеть и иногда не переходить в состояние отключения.
Подключения, показанные на Рис. 5 (b), выполнены правильно. Кроме того, что касается цепи постоянного тока, поскольку она проста с помощью диода для предотвращения паразитных цепей, следует применять правильное применение.
6. Постепенное увеличение напряжения на катушке и цепь самоубийства
Когда напряжение, подаваемое на катушку, увеличивается медленно, операция переключения реле нестабильна, контактное давление падает, дребезг контактов увеличивается, и возникает нестабильное состояние контакта.Этот метод подачи напряжения на катушку использовать не следует, и следует рассмотреть способ подачи напряжения на катушку (использование схемы переключения).
Кроме того, в случае реле с фиксацией, использующих контакты собственной «формы B», используется метод цепи собственной катушки для полного прерывания, но из-за возможности развития неисправности следует проявлять осторожность.
Схема, показанная на рис. 6, вызывает синхронизацию и последовательную работу с использованием реле герконового типа, но это не лучший пример со смесью постепенного увеличения приложенного напряжения для катушки и схемы самоубийства.В части синхронизации для реле R 1 , когда время ожидания истекло, возникает дребезжание, вызывающее проблемы. В первоначальном тесте (пробное производство) он показывает удовлетворительную работу, но по мере увеличения количества операций почернение контактов (карбонизация) плюс дребезжание реле создают нестабильность в работе.
7. синхронизация фаз при переключении нагрузки переменного тока
Если переключение контактов реле синхронизировано с фазой питания переменного тока, может произойти сокращение электрического срока службы, сварные контакты или явление блокировки (неполное размыкание) из-за переноса материала контакта.Поэтому проверяйте реле, пока оно работает в реальной системе. При управлении реле с таймерами, микрокомпьютерами и тиристорами и т. Д. Возможна синхронизация с фазой питания.
8. Ошибочная работа из-за индуктивных помех
Для длинных проводов, когда линия для цепи управления и линия для подачи электроэнергии используют один кабелепровод, индукционное напряжение, вызванное индукцией от линии питания, будет подаваться на рабочую катушку независимо от того, подается ли управляющий сигнал. выключенный.В этом случае реле и таймер не могут вернуться в исходное состояние. Поэтому, когда проводка проходит на большом расстоянии, помните, что наряду с индуктивными помехами отказ соединения может быть вызван проблемой с распределительной способностью, или устройство может выйти из строя из-за воздействия внешних скачков напряжения, например, вызванных молнией.
9. долгосрочный токонесущий
Цепь, которая будет непрерывно проводить ток в течение длительных периодов времени.
без переключения реле.(схемы аварийных ламп, сигнальных устройств и
проверка ошибок, которая, например, восстанавливается только при неисправности и выводе предупреждений
с контактами формы B)
Непрерывный, длительный ток, подаваемый на катушку, способствует ухудшению изоляции катушки.
и характеристики за счет нагрева самого змеевика. Для таких схем,
используйте фиксирующее реле с магнитной фиксацией. Если вам нужно использовать одно стабильное реле,
используйте реле герметичного типа, на которое непросто влияют условия окружающей среды, и обеспечивайте отказоустойчивость
схемотехника, учитывающая возможность выхода из строя или размыкания контактов.
10.Использование при нечастом переключении
Пожалуйста, проводите периодические проверки контактной проводимости, если частота переключения составляет один или меньше раз в месяц.
Если переключение контактов не происходит в течение длительного времени, на контактных поверхностях может образоваться органическая мембрана, что приведет к нестабильности контакта.
11.О электролитической коррозии катушек
В случае схем катушек сравнительно высокого напряжения, когда такие реле используются в атмосфере с высокой температурой и высокой влажностью или при непрерывном прохождении тока, можно сказать, что коррозия является результатом возникновения электролитической коррозии.Из-за возможности возникновения обрыва цепи следует обратить внимание на следующие моменты.
- 1. Сторона (+) источника питания должна быть подключена к шасси. (См. Рис.8) (Общий для всех реле)
- 2. В случае неизбежного заземления стороны (-) или в случае, когда заземление невозможно.
(1) Вставьте контакты (или переключатель) в сторону (+) источника питания. (См. Рис. 9) (Общий для всех реле)
(2) Если заземление не требуется, подключите клемму заземления к (+) стороне катушки.(См. Рис.10) (NF и NR с клеммой заземления) - 3. Если сторона (-) источника питания заземлена, всегда избегайте перекрещивания контактов (и переключателей) на стороне (-). (См. Рис.11) (Общий для всех реле)
- 4. В случае реле с клеммой заземления, когда клемма заземления не считается эффективной, отсутствие подключения к земле играет важную роль в качестве метода предотвращения электролитической коррозии.
Примечание. Обозначение на чертеже указывает на вставку изоляции между железным сердечником и корпусом.В реле, где имеется клемма заземления, железный сердечник можно заземлить непосредственно на шасси, но из-за электролитической коррозии более целесообразно не выполнять подключение.
КОНТАКТ
Контакты — важнейшие элементы конструкции реле. На характеристики контактов заметно влияет материал контактов, а также значения напряжения и тока, подаваемые на контакты (в частности, формы сигналов напряжения и тока во время включения и отключения), тип нагрузки, частота переключения, окружающая атмосфера, форма контакта. , скорость переключения контактов и дребезга.
Из-за переноса контактов, сварки, аномального износа, увеличения контактного сопротивления и различных других повреждений, которые приводят к неправильной работе, следующие пункты требуют тщательного изучения.
| * | Мы рекомендуем вам проверить в одном из наших офисов продаж. |
|---|
1. Основные меры предосторожности при обращении
Напряжение
Когда в цепь включена индуктивность, в качестве напряжения контактной цепи генерируется довольно высокая противоэдс, и поскольку, в пределах значения этого напряжения,
энергия, приложенная к контактам, вызывает повреждение с последующим износом контактов и переносом контактов, поэтому необходимо проявлять осторожность в отношении управляющей способности.В случае постоянного тока нет точки нулевого тока, как в случае с переменным током, и, соответственно, после того, как возникла катодная дуга, поскольку ее трудно погасить, увеличенное время дуги является основной причиной.
Кроме того, из-за фиксированного направления тока явление смещения контактов, как отдельно отмечено ниже, возникает в связи с износом контактов.
Обычно приблизительная контрольная мощность указывается в каталогах или аналогичных технических паспортах, но одного этого недостаточно.Со специальными контактными цепями для каждого отдельного случая производитель либо оценивает, исходя из прошлого опыта, либо проводит испытания в каждом случае.
Кроме того, в каталогах и аналогичных технических паспортах упомянутая управляющая способность ограничена резистивной нагрузкой, но для этого класса реле указано широкое значение, и обычно допустимую токовую нагрузку следует рассматривать как таковую для цепей 125 В переменного тока. .
Минимальные допустимые нагрузки указаны в каталоге; однако они приведены только в качестве ориентира для нижнего предела, который может переключать реле, и не являются гарантированными значениями.
Уровень надежности этих значений зависит от частоты коммутации, условий окружающей среды, изменения желаемого контактного сопротивления и абсолютного значения.
Используйте реле с контактами AgPd, когда требуется точный аналоговый контроль нагрузки или контактное сопротивление не более 100 мОм (для измерений, беспроводных приложений и т. Д.).
Текущий
Существенное влияние оказывает ток как во время замыкания, так и во время размыкания контактной цепи.Например, когда нагрузкой является двигатель или лампа, в зависимости от пускового тока во время замыкания цепи, износ контактов и степень передачи контактов увеличиваются, а контактная сварка и перенос контактов делают разделение контактов невозможным.
2. Характеристики обычных контактных материалов
Характеристики материалов контактов приведены ниже. Обращайтесь к ним при выборе реле.
| Материал контакта | Ag (серебристый) | Электропроводность и теплопроводность — самые высокие из всех металлов.Обладает низким контактным сопротивлением, недорогой и широко используется. Недостатком является то, что он легко образует сульфидную пленку в сульфидной атмосфере. Требуется осторожность при низком напряжении и низком уровне тока. |
|---|---|---|
| AgSnO 2 (серебро-олово) | Обладает превосходной сварочной стойкостью; однако, как и в случае с Ag, он легко образует сульфидную пленку в сульфидной атмосфере. | |
| AgW (серебро-вольфрам) | Твердость и температура плавления высокие, устойчивость к дуге отличная и высокая устойчивость к переносу материала.Однако требуется высокое контактное давление. Кроме того, контактное сопротивление относительно высокое, а устойчивость к коррозии оставляет желать лучшего. Также есть ограничения на обработку и установку на контактные пружины. | |
| AgNi (серебро-никель) | Равно электропроводности серебра. Отличное сопротивление дуге. | |
| AgPd (серебро-палладий) | Обладает высокой устойчивостью к коррозии и сульфидированию при комнатной температуре; однако в контурах низкого уровня он легко поглощает органические газы и образует полимеры.Следует использовать золотое покрытие или другие меры для предотвращения накопления такого полимера. | |
| Поверхность | Правовое покрытие (родий) | Сочетает в себе отличную коррозионную стойкость и твердость. В качестве гальванических контактов используются при относительно небольших нагрузках. В атмосфере органического газа необходимо соблюдать осторожность, поскольку могут образовываться полимеры. Поэтому он используется в реле с герметичным уплотнением (герконовые реле и т. Д.). |
| Au (золото) | Au с его превосходной коррозионной стойкостью приваривается к основному металлу под давлением.Особые характеристики — равномерная толщина и отсутствие проколов. Очень эффективен, особенно при низких нагрузках в относительно неблагоприятных атмосферных условиях. Часто бывает трудно реализовать плакированные контакты в существующих реле из-за конструкции и установки. | |
| Покрытие золотом (позолота) | Эффект аналогичен алюминиевому покрытию. В зависимости от используемого процесса нанесения покрытия очень важен надзор, так как существует вероятность появления точечных отверстий и трещин. Относительно легко применить золочение в существующих реле. | |
| Вспышка золотом (тонкопленочное золотое покрытие) 0,1 — 0,5 мкм | Предназначен для защиты основного металла контактов при хранении выключателя или устройства со встроенным выключателем. Однако определенная степень устойчивости контактов может быть получена даже при переключении нагрузок. |
3. Защита от прикосновения
Счетчик EMF
При переключении индуктивных нагрузок с помощью реле постоянного тока, таких как цепи реле, двигатели постоянного тока, муфты постоянного тока и соленоиды постоянного тока, всегда важно поглощать скачки напряжения (например.грамм. с диодом) для защиты контактов.
Когда эти индуктивные нагрузки отключены, возникает противоэдс от нескольких сотен до нескольких тысяч вольт, что может серьезно повредить контакты и значительно сократить срок службы.
Если ток в этих нагрузках относительно мал и составляет около 1 А или меньше, противо-ЭДС вызовет зажигание тлеющего или дугового разряда.
Разряд разлагает органические вещества, содержащиеся в воздухе, и вызывает образование черных отложений (оксидов, карбидов) на контактах. Это может привести к выходу из строя контакта.
|
На рис. 12 (a) противоэдс (e = -L di / dt) с крутой формой волны генерируется через катушку с полярностью, показанной на рис. 12 (b), в момент отключения индуктивной нагрузки.
Счетчик ЭДС проходит по линии питания и достигает обоих контактов.
Обычно критическое напряжение пробоя диэлектрика при стандартной температуре и давлении воздуха составляет от 200 до 300 вольт.Следовательно, если противоэдс превышает это значение, на контактах возникает разряд для рассеивания энергии (1 / 2Li 2 )
, накопленной в катушке. По этой причине желательно поглощать противоэдс до 200 В или меньше.
Явление переноса материала
Передача материала контактов происходит, когда один контакт плавится или закипает, и материал контакта переходит на другой контакт.
По мере увеличения количества переключений появляются неровные контактные поверхности, такие как те, что показаны на рис.13.
Через некоторое время неровные контакты замыкаются, как если бы они были сварены вместе.
Это часто происходит в цепях, где в момент замыкания контактов возникают искры, например, когда постоянный ток велик для индуктивных или емкостных нагрузок постоянного тока или когда большой бросок тока (несколько ампер или несколько десятков ампер).
Цепи защиты контактов и контактные материалы, устойчивые к переносу материала, такие как AgSnO 2 , AgW или AgCu, используются в качестве контрмер.
Обычно на катоде появляется вогнутое образование, а на аноде — выпуклое образование.Для емкостных нагрузок постоянного тока (от нескольких ампер до нескольких десятков ампер) всегда необходимо проводить фактические подтверждающие испытания.
Схема защиты контактов
Использование контактных защитных устройств или схем защиты может снизить противоэдс до низкого уровня.
Однако учтите, что неправильное использование приведет к неблагоприятным последствиям. Типовые схемы защиты контактов приведены в таблице ниже.
(G: хорошо, NG: плохо, C: осторожно)
Избегайте использования схем защиты, показанных на рисунках справа. Хотя индуктивные нагрузки постоянного тока обычно труднее переключать, чем резистивные нагрузки, использование соответствующей схемы защиты повысит характеристики до уровня резистивных нагрузок.
Хотя чрезвычайно эффективен для гашения дуги при размыкании контактов, контакты подвержены свариванию, так как энергия накапливается в C, когда контакты размыкаются, и ток разряда течет из C, когда контакты замыкаются.
Хотя чрезвычайно эффективен для гашения дуги при размыкании контактов, контакты подвержены свариванию, поскольку при замыкании контактов зарядный ток течет к C.
Установка защитного устройства
В реальной схеме необходимо найти защитное устройство (диод, резистор, конденсатор, варистор и т. Д.).) в непосредственной близости от нагрузки или контакта. Если оно расположено слишком далеко, эффективность защитного устройства может снизиться. Ориентировочно расстояние должно быть в пределах 50 см.
Аномальная коррозия при высокочастотном переключении нагрузок постоянного тока (образование искры)
Если, например, клапан постоянного тока или сцепление включается с высокой частотой, может образоваться сине-зеленая ржавчина. Это происходит из-за реакции азота и кислорода в воздухе, когда во время переключения возникают искры (дуговые разряды).Следовательно, необходимо соблюдать осторожность в цепях, в которых искры возникают с высокой частотой.
4. Меры предосторожности при использовании контактов
Подключение нагрузки и контактов
Подключите нагрузку к одной стороне источника питания, как показано на рис. 14 (a). Подключите контакты к другой стороне. Это предотвращает образование высокого напряжения между контактами. Если контакты подключены к обеим сторонам источника питания, как показано на Рис. 14 (b), существует риск короткого замыкания источника питания при коротком замыкании относительно близких контактов.
Эквивалент резистора
Поскольку уровни напряжения на контактах, используемых в слаботочных цепях (сухих цепях), низкие, результатом часто является плохая проводимость. Одним из способов повышения надежности является добавление фиктивного резистора параллельно нагрузке, чтобы намеренно увеличить ток нагрузки, достигающий контактов.
Избегайте замыканий между контактами формы A и B
- 1.Зазор между контактами формы A и B в компактных элементах управления небольшой. Следует учитывать возникновение короткого замыкания из-за дуги.
- 2. Даже если три контакта Н.З., Н.О. и COM соединены так, что они закорачивают, цепь никогда не должна проектироваться так, чтобы допускать возможность возгорания или возникновения сверхтока.
- 3. Запрещается проектировать цепь прямого и обратного вращения двигателя с переключением контактов формы A и B.
|
Короткое замыкание между разными электродами
Хотя существует тенденция к выбору миниатюрных компонентов управления из-за тенденции к миниатюризации электрических блоков управления, необходимо соблюдать осторожность при выборе типа реле в цепях, где между электродами в многополюсном реле прикладываются разные напряжения, особенно при переключении. две разные схемы питания.Это не проблема, которую можно определить по схемам последовательности. Необходимо проверить конструкцию самого элемента управления и обеспечить достаточный запас прочности, особенно в отношении утечки тока между электродами, расстояния между электродами, наличия барьера и т. Д.
Тип нагрузки и пусковой ток
Тип нагрузки и характеристики ее пускового тока, а также частота коммутации являются важными факторами, вызывающими контактную сварку.В частности, для нагрузок с пусковыми токами измерьте установившееся состояние и пусковой ток.
Затем выберите реле с достаточным запасом прочности. В таблице справа показано соотношение между типичными нагрузками и их пусковыми токами.
Также проверьте фактическую полярность, поскольку, в зависимости от реле, на срок службы электрической части влияет полярность COM и NO.
| Тип нагрузки | Пусковой ток |
|---|---|
| Резистивная нагрузка | Устойчивый ток |
| Соленоид нагрузки | От 10 до 20 раз больше установившегося тока |
| Нагрузка двигателя | В 5-10 раз больше установившегося тока |
| Нагрузка лампы накаливания | От 10 до 15 раз больше установившегося тока |
| Нагрузка ртутной лампы | Прибл.В 3 раза больше постоянного тока |
| Нагрузка натриевой лампы | От 1 до 3 раз больше установившегося тока |
| Емкостная нагрузка | От 20 до 40 раз больше установившегося тока |
| Нагрузка трансформатора | От 5 до 15 раз больше установившегося тока |
Волна и время пускового тока нагрузки
|
Пусковой ток / номинальный ток: i / i o ≒ 10-15 раз
|
Газоразрядная трубка, трансформатор, дроссельная катушка, конденсатор и т. Д., объединены в общие цепи газоразрядных ламп. Обратите внимание, что пусковой ток может быть от 20 до 40 раз, особенно если полное сопротивление источника питания низкое в типе с высоким коэффициентом мощности.
|
|
- Условия становятся более суровыми, если выполняется заглушка или толчкование, поскольку переходы между состояниями повторяются.
- При использовании реле для управления двигателем постоянного тока и тормозом импульсный ток во включенном состоянии, нормальный ток и ток отключения во время торможения различаются в зависимости от того, является ли нагрузка на двигатель свободной или заблокированной. В частности, с неполяризованными реле, при использовании контакта «от b» или «от контакта» для тормоза двигателя постоянного тока, на механический срок службы может влиять ток тормоза. Поэтому, пожалуйста, проверьте ток при фактической нагрузке.
|
Обратите внимание, что, поскольку индуктивность велика, дуга длится дольше при отключении питания.Контакт может легко изнашиваться.
|
|
при использовании длинных проводов
Если в цепи контактов реле должны использоваться длинные провода (от 100 до 300 м), пусковой ток может стать проблемой из-за паразитной емкости, существующей между проводами.Добавьте резистор (примерно от 10 до 50 Ом) последовательно с контактами.
Электрическая долговечность при высоких температурах
Проверьте фактические условия использования, так как использование при высоких температурах может повлиять на электрическую долговечность.
- Блокировочные реле поставляются с завода в состоянии сброса. Удар по реле во время транспортировки или установки может привести к его переходу в установленное состояние.Поэтому рекомендуется использовать реле в цепи, которая инициализирует реле в требуемое состояние (установка или сброс) при каждом включении питания.
- Избегайте подачи напряжения на установленную катушку и катушку сброса одновременно.
- Подключите диод, как показано, поскольку фиксация может быть нарушена при использовании реле в следующих цепях.
Если установочные катушки или катушки сброса должны быть соединены вместе параллельно, подключите последовательно диод к каждой катушке. Рис.16 (а), (б)
Кроме того, если заданная катушка реле и катушка сброса другого реле подключены параллельно, подключите диод к катушкам последовательно.Рис.16 (c)
Если установленная катушка или катушка сброса должны быть подключены параллельно с индуктивной нагрузкой (например, другой катушкой электромагнитного реле, двигателем, трансформатором и т. Д.), Подключите диод к установленной катушке или катушке сброса последовательно. Рис.16 (d)
Используйте диод, имеющий достаточный запас прочности для повторяющихся приложений обратного постоянного напряжения и пикового обратного напряжения и имеющий средний выпрямленный ток, превышающий или равный току катушки.
- Избегайте приложений, в которых часто возникают скачки напряжения в электросети.
- Избегайте использования следующей схемы, поскольку самовозбуждение на контактах будет препятствовать нормальному состоянию удержания.
Четырехконтактное фиксирующее реле
В схеме с двумя катушками с фиксацией, как показано ниже, одна клемма на одном конце установочной катушки и одна клемма на одном конце катушки сброса соединены совместно, и напряжения одинаковой полярности прикладываются к другой стороне для операций установки и сброса.В схеме этого типа закоротите 2 контакта реле, как указано в следующей таблице. Это помогает поддерживать высокую изоляцию между двумя обмотками.
| Тип реле | Терминалы № | |
|---|---|---|
| DS | 1c | – |
| 2c | 15 и 16 | |
| ST | * | |
| SP | 2 и 4 | |
| * | Реле* ST сконструированы таким образом, что катушка настройки и катушка сброса разделены для обеспечения высокого сопротивления изоляции. |
|---|---|
| * | РелеDSP, TQ, S неприменимы из-за полярности. |
Минимальная ширина импульса
В качестве ориентира задайте минимальную длительность импульса для установки или сброса фиксирующего реле. по крайней мере, в 5 раз превышающее установленное время или время сброса каждого продукта, и подайте номинальное напряжение прямоугольной формы. Также проверьте работу. Поинтересуйтесь, если вы не можете получить ширину импульса не менее 5 раз. установленное (сброс) время.Также обращайтесь по поводу конденсаторного привода.
Двухкатушечное индукционное напряжение с защелкой
Каждая катушка в двухкатушечном реле-защелке намотана с установленной катушкой и катушкой сброса.
на тех же железных сердечниках.
Соответственно, при подаче напряжения на обратной стороне катушки генерируется индукционное напряжение.
и отключите каждую катушку.
Хотя величина индукционного напряжения примерно такая же, как номинальное напряжение реле,
вы должны быть осторожны с обратным напряжением смещения при управлении транзисторами.
1. Температура окружающей среды и атмосфера
Убедитесь, что температура окружающей среды при установке не превышает значения, указанного в каталоге. Кроме того, для использования в атмосфере с пылью, сернистыми газами (SO 2 , H 2 S) или органическими газами следует рассмотреть вариант с защитой от окружающей среды (тип с пластиковым уплотнением).
2. силиконовый
Когда источник силиконовых веществ (силиконовый каучук, силиконовое масло,
силиконовые покрытия и силиконовые наполнители и т. д.) используется вокруг реле,
может образовываться силиконовый газ (низкомолекулярный силоксан и т. д.).
Этот силиконовый газ может проникнуть внутрь реле.
Когда реле остается и используется в этом состоянии,
силиконовый компаунд может прилипнуть к контактам реле, что может привести к выходу из строя контакта.
Не используйте вокруг реле какие-либо источники силиконового газа (включая пластиковые уплотнения).
3. NOx поколения
Когда реле используется в атмосфере с высокой влажностью для переключения нагрузки
который легко создает дугу, NOx, создаваемый дугой, и поглощенная вода
извне реле объединяются для производства азотной кислоты.Это разъедает внутреннюю
металлические детали и отрицательно сказываются на работе.
Избегайте использования при относительной влажности окружающей среды 85% или выше (при 20 ° C).
Если использование при высокой влажности неизбежно, обратитесь к нашему торговому представителю.
4. Вибрация и удары
Если реле и магнитный переключатель установлены рядом друг с другом на одной пластине, контакты реле могут на мгновение отделиться от удара, производимого при срабатывании магнитного переключателя, и привести к неправильной работе.Меры противодействия включают установку их на отдельные пластины, использование резинового листа для поглощения удара и изменение направления удара на перпендикулярный угол. Кроме того, если реле будет постоянно подвергаться вибрации (поезда и т. Д.), Не используйте его с розеткой. Рекомендуем припаивать непосредственно к клеммам реле.
5 Влияние внешних магнитных полей
Если рядом расположен магнит или постоянный магнит в любом другом крупном реле, трансформаторе или динамике, характеристики реле могут измениться, что может привести к неправильной работе.Влияние зависит от силы магнитного поля, и его следует проверять при установке.
6. Условия использования, хранения и транспортировки
Во время использования, хранения или транспортировки избегайте мест, подверженных воздействию прямых солнечных лучей.
и поддерживать нормальные условия температуры, влажности и давления.
Допустимые спецификации для сред, подходящих для использования, хранения и транспортировки
приведены ниже.
Конденсация
Конденсация возникает при резком падении температуры окружающей среды.
от высокой температуры и влажности,
или реле и микроволновое устройство внезапно переключаются из-под низкой температуры окружающей среды
к высокой температуре и влажности.Конденсация вызывает такие сбои, как ухудшение изоляции,
отсоединение проводов, ржавчина и т. д.
Panasonic Corporation не гарантирует неисправности, вызванные конденсацией.
Теплопроводность оборудования может ускорить охлаждение самого устройства,
и может произойти конденсация.
Пожалуйста, проведите оценку продукта в наихудшем состоянии из фактического использования.
(Особое внимание следует обращать на близкие к устройству детали, нагревающиеся при высокой температуре.
Также учтите, что внутри устройства может образоваться конденсат.)
Обледенение
Конденсат или другая влага может замерзнуть на реле.
когда температура становится ниже 0 ° C.
Обледенение вызывает заедание подвижной части,
задержка срабатывания и нарушение проводимости контакта и т. д.
Panasonic Corporation не гарантирует отказы, вызванные обледенением.
Теплопроводность оборудования может ускорить охлаждение самого реле.
и может произойти обледенение.
Пожалуйста, проведите оценку продукта в наихудших условиях фактического использования.
Низкая температура и низкая влажность
Пластмасса становится хрупкой, если выключатель подвергается воздействию низкой температуры, среда с низкой влажностью в течение длительного времени.
Высокая температура и высокая влажность
Хранение в течение длительного времени (включая периоды транспортировки)
при высокой температуре или высокой влажности или в атмосфере с органическими газами
или сульфидные газы могут вызвать образование сульфидной или оксидной пленки на поверхностях
контактов и / или это может мешать работе.
Проверьте атмосферу, в которой должны храниться и транспортироваться устройства.
Пакет
Что касается используемого формата упаковки, приложите все усилия, чтобы избежать воздействия влаги, органических газов и сульфидных газов до абсолютного минимума.
Требования к хранению
Так как клеммы для поверхностного монтажа чувствительны к влажности Он упакован в герметично закрывающуюся влагостойкую упаковку.

,баланс .



Имеет ряд модификаций, отличающихся регулировками порогов срабатывания и техническими параметрами.
Если вы хотите нормально
замкнутое реле, вам нужно подключить к 87а. Если вы хотите нормально открытый
реле, вы подключите к 87.
— Реле размыкания
Точно так же суффикс «G» может обозначать «землю», следовательно, «51G» — это реле заземления максимального тока с выдержкой времени. Суффикс «G» может также означать «генератор», следовательно, «87G» — это реле дифференциальной защиты генератора.